Киа Оптима: Управление двигателем/топливная система

Руководство по ремонту и обслуживанию Kia Optima DL3 2019-2023 гг. / Управление двигателем / Топливная система

Сервисные данные
Сервисные данные
Датчик

Абсолютное давление в коллекторе Сенсор (КАРТА)

Давление
Выходное напряжение (В)
кПа
кгс/см²
пси
20
0,2
2,9
0,79
46,7
0,47
6,77
1,84
106,7
1,03
14,7
4.2

Температура воздуха на впуске Датчик (IATS)

Температура [()]
Сопротивление (кОм)
°С
°F
-40
-40
40,93 - 48,35
-20
-4
13.89 - 16.03
0
32
5.38 - 6.09
10
50
3,48 - 3,90
20
68
2,31 - 2,57
40
104
1,08 - 1,21
50
122
0,76 - 0,85
60
140
0,54 - 0,62
80
176
0,29 - 0,34

Температура охлаждающей жидкости двигателя Датчик (ECTS)

Температура
Сопротивление (кОм)
°С
°F
45
113
244,8 - 281,4
55
131
162,5 - 186,5
60
140
133,5 - 153,5
71
159,8
88,93 - 102,13
85
185
55,16 - 63,36
110
230
26.02 - 29.82
125
257
17,5 - 19,7

Датчик положения дроссельной заслонки (TPS) [встроен в модуль ETC]

Угол дроссельной заслонки (°)
Выходное напряжение (В) [Vref = 5,0 В]
ТПС1
ТПС2
0
0,5
4,5
10
0,96
4.05
20
1,41
3,59
30
1,87
3.14
40
2,32
2,68
50
2,78
2,23
60
3,23
1,77
70
3,69
1,32
80
4.14
0,86
90
4.6
0,41
98
4,65
0,35
КТ (0)
0,5
4,5
ВОТ (86)
4.41
0,59

Положение акселератора Датчик (АПС)

Положение акселератора
Выходное напряжение (В) [Vref = 5,0 В]
АПС1
АПС2
КТ
0,7 - 0,8
0,33 - 0,43
В.О.Т.
3,98 - 4,22
1,93 - 2,17

Датчик детонации (КС)

Элемент
Спецификация
Емкость (пФ)
850 - 1150

Актуатор

Инжектор

Элемент
Спецификация
Сопротивление катушки (Ом)
14,5 [20°C(68°F)]

ETC Motor [встроенный в модуль ETC]

Элемент
Спецификация
Сопротивление катушки (Ом)
0,3–100 [20°C(68°F)]

Клапан управления маслом CVVT (ОСВ)

Элемент
Спецификация
Сопротивление катушки (Ом)
9,4–10,4 [20°C (68°F)]

Соленоид переменного впуска (ВИС) Клапан

Элемент
Спецификация
Сопротивление катушки (Ом)
30,0–35,0 [22°C (71,6°F)]

Система подачи топлива

Предметы
Спецификация
Топливный бак
Емкость
60 л (15,8 галлона США, 63,4 кварты США, 52,8 литр. кварты)
Топливный фильтр
Тип
Тип бумаги
Регулятор давления топлива
Регулируемое давление топлива
330 - 370 кПа (3,3 - 3,7 бар, 3,365 - 3,772 кгс/см²)
Топливный насос
Тип
Электрический, бакового типа
Которую вел
Электрический двигатель

Момент затяжки
Момент затяжки
Система управления двигателем

Элемент
Н·м
кгс·м
фунт·фут
Болты крепления модуля ECM и кронштейна
9,8 - 11,8
1,0 - 1,2
7,2 - 8,7
Болты крепления корпуса электронной дроссельной заслонки
7,8 - 11,8
0,8 - 1,2
5,8 - 8,7
Болт крепления датчика абсолютного давления в коллекторе
9,8 - 11,8
1,0 - 1,2
7,2 - 8,7
Датчик температуры охлаждающей жидкости двигателя
29,4 - 39,2
3,0–4,0
21,7 - 28,9
Болт крепления датчика положения коленчатого вала
9,8 - 11,8
1,0 - 1,2
7,2 - 8,7
Болт крепления датчика положения распредвала
9,8 - 11,8
1,0 - 1,2
7,2 - 8,7
болт крепления датчика детонации
18,6 - 23,5
1,9 - 2,4
13,7 - 17,4
Датчик кислорода с подогревом
39,2 - 49,1
4,0–5,0
28,9 - 36,2
Гайки крепления модуля педали акселератора
6,9 - 10,7
0,7 - 1,1
5,0 - 7,9
Болт крепления масляного клапана CVVT
9,8 - 11,8
1,0 - 1,2
7,2 - 8,7
Болты крепления регулируемого впускного электромагнитного клапана
9,8 - 11,8
1,0 - 1,2
7,2 - 8,7
Болты крепления привода переменного заряда
9,8 - 11,8
1,0 - 1,2
7,2 - 8,7

Система подачи топлива

Элемент
Н·м
кгс·м
фунт·фут
фунт·фут
Болт крепления ленты топливного бака
39,2 - 54,0
4,0 - 5,5
28,9 - 39,8
-
Хомут заливного шланга
4,9 - 5,9
0,5 - 0,6
3,6 - 4,3
43.40 - 52.08
Болт крепления кронштейна заливной горловины
8,8 - 9,8
0,9 - 1,0
6,5 - 7,2
-
Болт крепления напорной трубы
18,6 - 23,5
1,9 - 2,4
13,7 - 17,4
-

Специальные сервисные инструменты
Специальные сервисные инструменты

Название/номер инструмента
Иллюстрация
Описание
Датчик давления топлива
09353-24100

Используется для измерения давления в топливной магистрали.
Адаптер датчика давления топлива
09353-02100

Используется для соединения между нагнетательной трубой и линией подачи топлива.
Торцевой ключ для датчика кислорода с подогревом
09392-1Y100

Используется для снятия/установки датчика кислорода с подогревом

※ Модель SST № 09392-2H100 также может использоваться для удаления подогреваемого кислородного датчика. Датчик.
Ключ крышки топливного насоса
09310-В8100

Снятие и установка крышки пластины топливного насоса

Поиск неисправностей
Основные способы устранения неполадок

Основные способы устранения неполадок Гид

Основная процедура проверки

Условия измерения сопротивления электронных частей

Измеренное сопротивление при высокой температуре после запуска автомобиля может быть высоким или низкий. Таким образом, все сопротивления должны измеряться при температуре окружающей среды (20°C, 68°F). если не указано иное.

Измеренное сопротивление, за исключением температуры окружающей среды (20°C, 68°F) является эталонным значением.

Периодическая процедура проверки проблем

Иногда самый сложный случай в поиске и устранении неполадок — это когда симптом проблемы происходит, но не повторяется во время тестирования. Например, если проблема появляется только на холодном автомобиле, но не появляется на прогретом. В этом случае, технический специалист должен тщательно составить «Лист анализа проблем клиента» и воссоздать (имитировать) окружающую среду и условия, которые возникли, когда транспортное средство возникла проблема.

1.

Сбросьте диагностический код неисправности (DTC).

2.

Осмотрите соединение разъема и проверьте клемму на предмет плохого контакта, ослабленные провода, согнутые, сломанные или корродированные контакты, а затем убедитесь, что разъемы всегда надежно закреплены.

3.

Слегка потрясите разъем и жгут проводов по вертикали и по горизонтали.

4.

Отремонтируйте или замените неисправный компонент.

5.

Убедитесь, что проблема исчезла с помощью дорожного теста.

● Моделирование вибрации

а.

Датчики и приводы

: Слегка потрясите датчики, приводы или реле пальцем.

Сильная вибрация может привести к поломке датчиков, приводов или реле.

б.

Разъемы и жгут

: Слегка встряхнуть разъем и жгут проводов в вертикальном положении, а затем горизонтально.

● Моделирование тепла

а.

Нагрейте компоненты, предположительно вызывающие неисправность, с помощью фена. или другой источник тепла.

НЕ нагревайте компоненты до такой степени, что они могут поврежден.

НЕ нагревайте ECM напрямую.

● Имитация разбрызгивания воды

а.

Побрызгайте водой на автомобиль, чтобы имитировать дождливый день или высокую влажность. состояние.

ЗАПРЕЩАЕТСЯ разбрызгивать воду непосредственно в моторный отсек или электронные компоненты.

● Моделирование электрической нагрузки

а.

Включите все электрические системы, чтобы имитировать чрезмерные электрические нагрузки. (Радио, вентиляторы, фары, обогреватель заднего стекла и т.д.).

Проверка разъема Процедура

1.

Обработка коннектора

а.

Никогда не тяните за жгут проводов при отсоединении разъемов.

б.

При снятии разъема с замком нажмите или потяните фиксатор рычаг.

в.

Прислушайтесь к щелчку при блокировке разъемов. Этот звук указывает что они надежно заперты.

д.

Когда тестер используется для проверки непрерывности или измерения напряжения, всегда вставляйте щуп тестера со стороны жгута проводов.

е.

Проверьте водонепроницаемые клеммы разъема со стороны разъема. Доступ к водонепроницаемым разъемам со стороны жгута невозможен.

Используйте тонкую проволоку, чтобы не повредить клемму.

Не повредите клемму при вставке провод тестера.

2.

Контрольная точка для коннектора

а.

Пока разъем подключен:

Удерживая разъем, проверьте состояние соединения и эффективность блокировки.

б.

Когда разъем отключен:

Проверьте отсутствующую клемму, обжатую клемму или оборванный сердечник, слегка потянув жгут проводов.

Визуально проверьте на наличие ржавчины, загрязнения, деформации и изгиба.

в.

Проверьте состояние затяжки клемм:

Вставьте запасную вилку в розетку, а затем проверьте условия затяжки клемм.

д.

Слегка потяните за отдельные провода, чтобы убедиться, что каждый провод закреплен в терминале.

3.

Способ ремонта клеммы разъема

а.

Очистите места контакта с помощью пневматического пистолета и/или тряпки.

Никогда не используйте наждачную бумагу при полировке контактных точек, в противном случае контактная точка может быть повреждена.

б.

В случае аномального контактного давления замените гнездовую клемму.

Проверка жгута проводов Процедура

1.

Перед снятием жгута проводов проверьте положение жгута проводов и обжим, чтобы восстановить его правильно.

2.

Проверьте, не перекручен ли жгут проводов, не натянут ли он или не ослаблен ли он.

3.

Проверьте, не слишком ли высока температура жгута проводов.

4.

Проверьте, не вращается ли жгут проводов, не движется и не вибрирует ли он. острый край детали.

5.

Проверьте соединение между жгутом проводов и любой установленной деталью.

6.

Если покрытие жгута проводов повреждено; обезопасить, отремонтировать или заменить упряжь.

Электрическая цепь Процедура проверки

● Проверьте обрыв цепи

1.

Процедуры для открытого цикла

Проверка непрерывности

Проверка напряжения

Если происходит обрыв цепи (как показано на [РИС. 1]), его можно найти, выполнив Шаг 2 (метод проверки непрерывности) или шаг 3 (метод проверки напряжения), как показано на рисунке. ниже.

2.

Метод проверки непрерывности

При измерении сопротивления слегка встряхните жгут проводов. сверху и снизу или из стороны в сторону.

Спецификация (сопротивление)

1 Ом или менее → Нормальная цепь

1 МОм или выше → Обрыв цепи

а.

Отсоедините разъемы (A), (C) и измерьте сопротивление между разъем (A) и (C), как показано на [РИС. 2].

На [РИС.2.] измеренное сопротивление линий 1 и 2 выше чем 1 МОм и ниже 1 Ом соответственно. В частности, открытая цепь это строка 1 (строка 2 нормальная). Чтобы найти точную точку останова, проверьте sub строку строки 1, как описано в следующем шаге.

б.

Отсоедините разъем (B) и измерьте сопротивление между разъем (C) и (B1) и между (B2) и (A), как показано на [РИС. 3].

В этом случае измеренное сопротивление между разъемом (C) и (B1) выше 1 МОм и разомкнута цепь между клеммой 1 разъема (C) и клемму 1 разъема (B1).

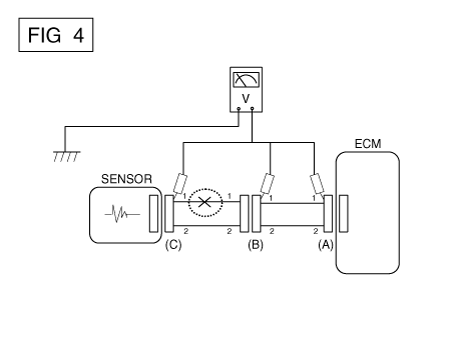
3.

Метод проверки напряжения

а.

Когда каждый разъем все еще подключен, измерьте напряжение между заземление шасси и клемма 1 каждого разъема (A), (B) и (С), как показано на [ФИГ. 4].

Измеренное напряжение каждого разъема составляет 5 В, 5 В и 0 В соответственно. Таким образом, разомкнута цепь между разъемом (C) и (B).

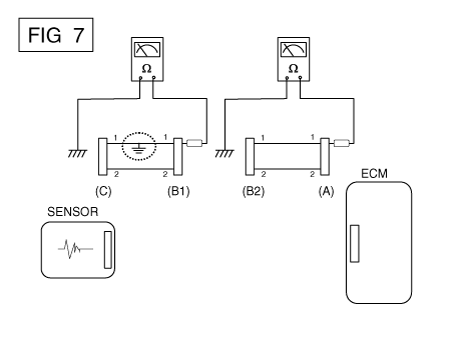
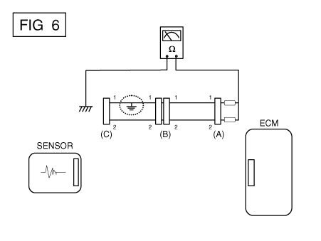
● Проверьте короткое замыкание

1.

Метод проверки короткого замыкания на массу

Проверка непрерывности с заземлением шасси

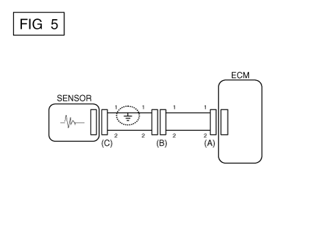
Если происходит замыкание на землю, как показано на [РИС. 5], сломанная точка можно найти, выполнив шаг 2 (метод проверки непрерывности с помощью Земля), как показано ниже.

2.

Метод проверки непрерывности (с заземлением шасси)

Слегка встряхните жгут проводов сверху и снизу или сбоку. в сторону при измерении сопротивления.

Спецификация (сопротивление)

1 Ом или меньше → Короткое замыкание на массу

1 МОм или выше → Нормальная цепь

а.

Отсоедините разъемы (A), (C) и измерьте сопротивление между разъем (A) и заземление корпуса, как показано на [РИС. 6].

Измеренное сопротивление линий 1 и 2 в этом примере ниже 1 Ом и выше 1 МОм соответственно. В частности, короткое Цепь заземления - это линия 1 (линия 2 в норме). Чтобы найти точную сломанную точки, проверьте подстроку строки 1, как описано в следующем шаг.

б.

Отсоедините разъем (В) и измерьте сопротивление между разъем (A) и заземление шасси, а также между (B1) и заземлением шасси как показано на [РИС. 7].

Измеренное сопротивление между разъемом (B1) и массой шасси составляет 1 Ом или меньше. Короткое замыкание на массу между клеммой 1 разъема (C) и клемму 1 разъема (B1).

● Проверка напряжения Уронить

Этот тест проверяет падение напряжения на проводе или через соединение или переключатель.

А.

Подсоедините положительный вывод вольтметра к концу провода (или к сторона разъема или переключателя), ближайшая к аккумулятору.

Б.

Подключите отрицательный провод к другому концу провода. (или другой стороне разъема или переключателя)

С.

Управляйте цепью.

Д.

Вольтметр покажет разницу напряжения между двумя точками. Разница или падение более чем на 0,1 В (50 мВ в цепях 5 В) может указать проблему. Проверьте цепь на наличие ослабленных или грязных соединений.

Симптом Устранение неполадок Справочная таблица

Основной симптом
Диагностическая процедура
Также проверьте
Невозможно начать
(Двигатель не крутится)
1)

Проверьте батарею.

2)

Протестируйте стартер.

3)

Выключатель блокировки (A/T) или пусковой выключатель сцепления (M/T)


Невозможно начать
(неполное сгорание)
1)

Проверьте батарею.

2)

Проверьте давление топлива

3)

Проверьте цепь зажигания.

4)

Устранение неполадок системы иммобилайзера.

(В случае мигания лампы иммобилайзера)

код неисправности

Низкая компрессия

Утечки всасываемого воздуха

Проскальзывающий или порвавшийся ремень ГРМ

Загрязненное топливо

Трудно начать
1)

Проверьте батарею.

2)

Проверьте давление топлива

3)

Проверьте датчик и цепь ECT (проверьте DTC)

4)

Проверьте цепь зажигания.

код неисправности

Низкая компрессия

Утечки всасываемого воздуха

Загрязненное топливо

Слабая искра зажигания

Плохой холостой ход
(Грубый, нестабильный или неправильный холостой ход)
1)

Проверьте давление топлива.

2)

Проверьте инжектор.

3)

Проверьте долгосрочную коррекцию подачи топлива и краткосрочную коррекцию подачи топлива.

(См. ПОТОК ДАННЫХ КЛИЕНТА)

4)

Проверьте цепь управления холостым ходом (проверьте DTC).

5)

Осмотрите и проверьте корпус дроссельной заслонки

6)

Проверьте датчик и цепь ECT (проверьте DTC)

код неисправности

Низкая компрессия

Утечки всасываемого воздуха

Загрязненное топливо

Слабая искра зажигания

Двигатель глохнет
1)

Проверьте батарею.

2)

Проверьте давление топлива.

3)

Проверьте цепь управления холостым ходом (проверьте DTC).

4)

Проверьте цепь зажигания.

5)

Проверьте цепь CKPS (проверьте DTC)

код неисправности

Утечки всасываемого воздуха

Загрязненное топливо

Слабая искра зажигания

Плохое вождение
(Всплеск)
1)

Проверьте давление топлива.

2)

Осмотрите и проверьте корпус дроссельной заслонки

3)

Проверьте цепь зажигания.

4)

Проверьте датчик и цепь ECT (проверьте DTC)

5)

Проверьте выхлопную систему на возможное засорение.

6)

Проверьте долгосрочную коррекцию подачи топлива и краткосрочную коррекцию подачи топлива.

(См. ПОТОК ДАННЫХ КЛИЕНТА)

код неисправности

Низкая компрессия

Утечки всасываемого воздуха

Загрязненное топливо

Слабая искра зажигания

стук
1)

Проверьте давление топлива.

2)

Осмотрите охлаждающую жидкость двигателя.

3)

Осмотрите радиатор и электрический вентилятор системы охлаждения.

4)

Проверьте свечи зажигания.

код неисправности

Загрязненное топливо

Плохая экономия топлива
1)

Проверьте манеру вождения клиента.

· Кондиционер включен постоянно или включен режим дефростера?

· Правильное ли давление в шинах?

· Не перевозится ли чрезмерно тяжелый груз?

· Слишком сильное ускорение или слишком частое?

2)

Проверьте давление топлива.

3)

Проверьте инжектор.

4)

Проверьте выхлопную систему на возможное засорение

5)

Проверьте датчик ECT и цепь

код неисправности

Низкая компрессия

Утечки всасываемого воздуха

Загрязненное топливо

Слабая искра зажигания

Трудно заправиться
(перелив во время заправки)
1)

Осмотрите шланг/трубку топливного бака.

· Защемлено, перекручено или заблокировано?

· Порван заливной шланг

2)

Осмотрите шланг вентиляции паров топливного бака между EVAP. канистра и воздушный фильтр

3)

Проверьте EVAP. канистра

Неисправная заправочная форсунка АЗС (Если эта проблема возникает на конкретной АЗС во время заправки)


Система CVVT (непрерывная регулировка фаз газораспределения)
Описание и работа Описание Система непрерывного изменения фаз газораспределения (CVVT) опережает или задерживает клапан. синхронизация впускного и выпускного клапана в соответствии с конс...
Система управления двигателем
Описание и работа Описание Если компоненты системы управления бензиновым двигателем (датчики, ECM, форсунка и т. неисправность, перебои в подаче топлива или отказ в подаче про...
Дополнительная информация:

Руководство по ремонту и обслуживанию Kia Optima DL3 2019-2023: Заливная горловина в сборе


Компоненты и расположение компонентов Компоненты 1. Заливная горловина в сборе 2. Канистра 3. Топливный бак в сборе Процедуры ремонта Удаление 1. Отсоедините отрицательную (-) клемму аккумуляторной батареи. 2. Удалите ре...

Kia Optima DL3 2019-2023 Руководство по эксплуатации: Разморозка и защита от запотевания лобового стекла


ВНИМАНИЕ - Обогрев ветрового стекла Не используйте или положение во время операции охлаждения в очень влажную погоду. Разница между температурой снаружи воздух и лобовое стекло могут привести к запотеванию внешней поверхности лобового стекла, вызывая потерю видимости. В этом случае се...