Киа Рио: Управление двигателем/топливная система
Технические характеристики
|
Технические характеристики
|
Предметы
|
Спецификация
|
Топливный бак
|
Емкость
|
45 литров (11,8 галлона США, 47,5 кварты США, 39,5 литр. кварты)
|
Топливный фильтр
|
Тип
|
Тип бумаги
|
Давление топлива
|
Регулируемое давление топлива
|
330–370 кПа (3,36–3,77 кгс/см², 47,86–53,66 фунтов на кв. дюйм)
|
Топливный насос
|
Тип
|
Электрический, бакового типа
|
Которую вел
|
Электрический двигатель
|
Напряжение питания
|
12 В
|
Текущий
|
Макс. 6,0 А
|
Система возврата топлива
|
Тип
|
Безвозвратный
|
|
Система управления двигателем
|
Модуль ЭТС
Датчик положения дроссельной заслонки (TPS) [встроен в модуль ETC]
▷ Тип: Бесконтактный датчик Холла IC
▷ Спецификация
Угол дроссельной заслонки (°)
|
Выходное напряжение (В) [Vref=5V]
|
ТПС1
|
ТПС2
|
0
|
0,5
|
4,5
|
10
|
0,96
|
4.05
|
20
|
1,41
|
3,59
|
30
|
1,87
|
3.14
|
40
|
2,32
|
2,68
|
50
|
2,78
|
2,23
|
60
|
3,23
|
1,77
|
70
|
3,69
|
1,32
|
80
|
4.14
|
0,86
|
90
|
4.6
|
0,41
|
98
|
4,65
|
0,35
|
КТ (0)
|
0,5
|
4,5
|
ВОТ (86)
|
4.41
|
0,59
|
Двигатель постоянного тока [встроен в модуль ETC]
Элемент
|
Спецификация
|
Сопротивление катушки (Ом)
|
0,3–100 [20°C(68°F)]
|
Абсолютное давление в коллекторе
Сенсор (КАРТА)
▷ Тип: Пьезорезистивный датчик давления
Давление
[кПа (кгс/см², psi)]
|
Выходное напряжение (В) [Vref = 5 В]
|
20,0 (0,20, 2,9)
|
0,79
|
46,7 (0,47, 6,77)
|
1,84
|
101,32 (1,03, 14,7)
|
4.0
|
Температура воздуха на впуске
Датчик (IATS)
▷ Тип: Термисторный тип
Температура
|
Сопротивление (кОм)
|
°С
|
°F
|
-40
|
-40
|
40,93 - 48,35
|
-30
|
-22
|
23.43 - 27.34
|
-20
|
-4
|
13.89 - 16.03
|
-10
|
14
|
8,5 - 9,7
|
0
|
32
|
5.38 - 6.09
|
10
|
50
|
3,48 - 3,90
|
20
|
68
|
2,31 - 2,57
|
30
|
86
|
1,9 - 2,1
|
40
|
104
|
1,08 - 1,21
|
50
|
122
|
0,76 - 0,85
|
60
|
140
|
0,54 - 0,62
|
70
|
158
|
0,40 - 0,45
|
80
|
176
|
0,29 - 0,34
|
90
|
194
|
0,22 - 0,26
|
100
|
212
|
0,17 - 0,20
|
110
|
230
|
0,13 - 0,15
|
120
|
248
|
0,10 - 0,12
|
130
|
266
|
0,08 - 0,09
|
Температура охлаждающей жидкости двигателя
Датчик (ECTS)
▷ Тип: Термисторный тип
Температура
|
Сопротивление (кОм)
|
°С
|
°F
|
-40
|
-40
|
48.14
|
-20
|
-4
|
14.13-16.83
|
0
|
32
|
5,79
|
20
|
68
|
2,31-2,59
|
40
|
104
|
1,15
|
60
|
140
|
0,59
|
80
|
176
|
0,32
|
100
|
212
|
0,19
|
110
|
230
|
0,145 - 0,149
|
120
|
248
|
0,12
|
Положение коленчатого вала
Датчик (СКПС)
НЕ ISG тип
Элемент
|
Спецификация
|
Сопротивление катушки (Ом)
|
819–1001 [20°C (68°F)]
|
Приколоть
|
2
|
С типом ISG
Элемент
|
Спецификация
|
Тип
|
Тип эффекта Холла
|
Воздушный зазор (мм)
|
0,9 - 1,1
|
Приколоть
|
3
|
Датчик положения распределительного вала
(КМПС)
Элемент
|
Спецификация
|
Тип
|
Тип эффекта Холла
|
Выходной импульс (В)
|
0 - 5
|
Воздушный зазор [мм (дюймы)]
|
0,5–1,5 (0,0079–0,079)
|
Приколоть
|
3
|
Датчик детонации (КС)
Элемент
|
Спецификация
|
Сопротивление (МОм)
|
4,87
|
Емкость (пФ)
|
950 - 1350
|
Тип
|
Пьезоэлектричество
|
Приколоть
|
2
|
Датчик кислорода с подогревом
(HO2S)
HO2S [ряд 1/датчик 1]
Элемент
|
Спецификация
|
Сопротивление нагревателя (Ом)
|
Приблизительно 9,3 [20°C(68°F)]
|
Тип
|
Бинарный
|
Приколоть
|
4
|
HO2S [ряд 1/датчик 2]
Элемент
|
Спецификация
|
Сопротивление нагревателя (Ом)
|
Приблизительно 9,3 [20°C(68°F)]
|
Тип
|
Бинарный
|
Приколоть
|
4
|
Положение акселератора
Датчик (АПС)
Ускоритель
Позиция
|
Выходное напряжение (В) [Vref = 5 В]
|
АПС1
|
АПС2
|
КТ
|
0,7 - 0,8
|
0,32 - 0,42
|
В.О.Т.
|
3,98 - 4,22
|
1,93 - 2,17
|
Инжектор
Элемент
|
Спецификация
|
Сопротивление катушки (Ом)
|
Примерно 9,6
|
Минимальное время ввода (мс)
|
2,5
|
Давление топлива
|
бар
|
2 - 7
|
кПа
|
200 - 700
|
кгс/см²
|
2.04 - 7.14
|
пси
|
29,0 - 101,5
|
Приколоть
|
2
|
Соленоид управления продувкой
Клапан (PCSV)
Элемент
|
Спецификация
|
Сопротивление катушки (Ом)
|
18,5–22,5 [23°C (73,4°F)]
|
Приколоть
|
2
|
Соленоид переменной силы
(ВФС)
Элемент
|
Спецификация
|
Сопротивление катушки (Ом)
|
6,9–7,9 Ом
|
Рабочее напряжение (В)
|
12 В
|
Клапан управления маслом CVVT
(ОСВ)
[Банк 1/выхлоп]
Элемент
|
Спецификация
|
Сопротивление катушки (Ом)
|
6,9–7,9 [20°C (68°F)]
|
Ток управления (мА)
|
100 - 1000
|
Номинальное напряжение (В)
|
12
|
Сопротивление изоляции (МОм)
|
50 [500 В пост. тока/1 мин]
|
Давление масла
|
бар
|
2,9 - 3,1
|
кПа
|
290 - 310
|
кгс/см²
|
2,96 - 3,16
|
пси
|
42,1 - 44,96
|
Приколоть
|
2
|
Момент зажигания
|
ВМТ 6° ± 10°
|
Скорость холостого хода
|
А/КОН ВЫКЛ.
|
Нейтральный, N, P-диапазон
|
660 ± 100 об/мин
|
Д-диапазон
|
660 ± 100 об/мин
|
А/КОН ВКЛ.
|
Нейтральный
|
660 ± 100 об/мин
|
D, N, P-диапазон
|
660 ± 100 об/мин
|
|
Система управления двигателем
|
Элемент
|
кгс.м
|
Н.м
|
фунт-фут
|
винты крепления ЭБУ
|
0,09 - 0,097
|
0,9 - 0,95
|
0,66 - 0,7
|
Болт/гайка крепления кронштейна модуля ECM
|
1,0 - 1,2
|
9,8 - 11,8
|
7,2 - 8,7
|
Крепежный болт модуля электронного управления дроссельной заслонкой (ETC)
|
0,8 - 1,0
|
7,8 - 9,8
|
5,8 - 7,2
|
Датчик температуры охлаждающей жидкости двигателя (ECTS)
|
2,0 - 4,0
|
19,6 - 39,2
|
14,4 - 28,9
|
Болт крепления датчика положения коленчатого вала (CKPS)
|
1,0 - 1,2
|
9,8 - 11,8
|
7,2 - 8,7
|
Болт крепления датчика положения распределительного вала [ряд 1/впускной]
|
1,0 - 1,2
|
9,8 - 11,8
|
7,2 - 8,7
|
Болт крепления датчика положения распределительного вала [ряд 1/выпускной]
|
1,0 - 1,2
|
9,8 - 11,8
|
7,2 - 8,7
|
Болт крепления датчика детонации (KS)
|
1,9 - 2,4
|
18,6 - 23,5
|
13,7 - 17,4
|
Лямбда-зонд с подогревом [ряд 1/датчик 1]
|
4,0–5,0
|
39,2 - 49,1
|
28,9 - 36,2
|
Лямбда-зонд с подогревом [ряд 1 / датчик 2]
|
4,0–5,0
|
39,2 - 49,1
|
28,9 - 36,2
|
Гайка крепления датчика положения педали акселератора (APS)[APS встроен в
Модуль педали акселератора]
|
1,3 - 1,6
|
12,7 - 15,7
|
9,4 - 11,6
|
Болт крепления датчика положения педали акселератора (APS)[APS встроен в
Модуль педали акселератора]
|
0,9 - 1,04
|
8,8 - 13,7
|
6,5 - 10,1
|
Болт крепления масляного регулирующего клапана CVVT (OCV) [ряд 1/впускной]
|
1,0 - 1,2
|
9,8 - 11,8
|
7,2 - 8,7
|
Крепежный болт масляного регулирующего клапана CVVT (OCV) [ряд 1 / выпуск]
|
1,0 - 1,2
|
9,8 - 11,8
|
7,2 - 8,7
|
Элемент
|
кгс.м
|
Н.м
|
фунт-фут
|
Гайка крепления топливного бака
|
4,0 - 5,5
|
39,2 - 53,9
|
28,9 - 39,8
|
Болт крепления крышки пластины топливного насоса
|
0,2 - 0,3
|
2,0 - 2,9
|
1,4 - 2,2
|
Болт крепления заливной горловины в сборе
|
0,8 - 1,2
|
7,8 - 11,8
|
5,8 - 8,7
|
Болт крепления кронштейна заливной горловины
|
0,4 - 0,6
|
3,9 - 5,9
|
2,9 - 4,3
|
Болт крепления напорной трубы
|
1,9 - 2,4
|
18,6 - 23,5
|
13,7 - 17,4
|
Гайка крепления нагнетательного трубопровода (↔ Трубка подачи топлива)
|
0,4 - 0,6
|
3,9 - 5,9
|
2,9 - 4,3
|
Специальные сервисные инструменты
|
Специальные сервисные инструменты
|
Название/номер инструмента
|
Иллюстрация
|
Описание
|
Датчик давления топлива
09353-24100
|
|
Измерение давления в топливной магистрали
|
Адаптер датчика давления топлива
09353-38000
|
|
Соединение между нагнетательной трубой и линией подачи топлива
|
Разъем датчика давления топлива
09353-24000
|
|
Соединение между датчиком давления топлива (09353-24100) и датчиком давления топлива
Адаптер (09353-38000)
|
Торцевой ключ для датчика кислорода с подогревом
09392-1Y100
|
|
Снятие и установка подогреваемого кислородного датчика
|
Поиск неисправностей
|
Основные способы устранения неполадок
|
Основные способы устранения неполадок
Гид
Анализ проблем клиентов
Лист
Основная процедура проверки
Условия измерения
сопротивления электронных частей
Измеренное сопротивление при высокой температуре после запуска автомобиля может быть высоким
или низкий. Таким образом, все сопротивления должны измеряться при температуре окружающей среды (20°C, 68°F).
если не указано иное.
|
Измеренное сопротивление, за исключением температуры окружающей среды (20°C, 68°F)
является эталонным значением.
|
Периодическая проблема
Процедура проверки
Иногда самый сложный случай в поиске и устранении неполадок — это когда симптом проблемы
происходит, но не повторяется во время тестирования. Например, если проблема
появляется только на холодном автомобиле, но не появляется на прогретом. В этом случае,
технический специалист должен тщательно составить «ЛИСТ АНАЛИЗА ПРОБЛЕМЫ КЛИЕНТА» и
воссоздать (имитировать) окружающую среду и условия, которые возникли, когда транспортное средство
возникла проблема.
|
1.
|
Сбросьте диагностический код неисправности (DTC).
|
|
2.
|
Осмотрите соединение разъема и проверьте клемму на предмет плохого контакта,
ослабленные провода, согнутые, сломанные или корродированные контакты, а затем убедитесь, что разъемы
всегда надежно закреплены.
|
|
3.
|
Слегка потрясите разъем и жгут проводов по вертикали и по горизонтали.
|
|
4.
|
Отремонтируйте или замените неисправный компонент.
|
|
5.
|
Убедитесь, что проблема исчезла с помощью дорожного теста.
|
● МОДЕЛИРОВАНИЕ ВИБРАЦИИ
|
а.
|
Датчики и приводы
: Слегка потрясите датчики, приводы или реле пальцем.
|
Сильная вибрация может привести к поломке датчиков, приводов или реле.
|
|
|
б.
|
Разъемы и жгут
: Слегка встряхнуть разъем и жгут проводов в вертикальном положении, а затем
горизонтально.
|
● МОДЕЛИРОВАНИЕ ТЕПЛА
|
а.
|
Нагрейте компоненты, предположительно вызывающие неисправность, с помощью фена.
или другой источник тепла.
|
•
|
НЕ нагревайте компоненты до такой степени, что они могут
поврежден.
|
|
•
|
НЕ нагревайте ECM напрямую.
|
|
|
● ИМИТАЦИЯ РАЗБРЫЗГИВАНИЯ ВОДЫ
|
а.
|
Побрызгайте водой на автомобиль, чтобы имитировать дождливый день или высокую влажность.
состояние.
|
ЗАПРЕЩАЕТСЯ разбрызгивать воду непосредственно в моторный отсек или
электронные компоненты.
|
|
● МОДЕЛИРОВАНИЕ ЭЛЕКТРИЧЕСКОЙ НАГРУЗКИ
|
а.
|
Включите все электрические системы, чтобы имитировать чрезмерные электрические нагрузки.
(Радио, вентиляторы, фары, обогрев заднего стекла и т.д.).
|
Проверка разъема
Процедура
|
1.
|
Обработка коннектора
|
а.
|
Никогда не тяните за жгут проводов при отсоединении разъемов.
|
|
б.
|
При снятии разъема с замком нажмите или потяните фиксатор
рычаг.
|
|
в.
|
Прислушайтесь к щелчку при блокировке разъемов. Этот звук указывает
что они надежно заперты.
|
|
д.
|
Когда тестер используется для проверки непрерывности или измерения
напряжения, всегда вставляйте щуп тестера со стороны жгута проводов.
|
|
е.
|
Проверьте водонепроницаемые клеммы разъема со стороны разъема.
Доступ к водонепроницаемым разъемам со стороны жгута невозможен.
|
|
•
|
Используйте тонкую проволоку, чтобы не повредить клемму.
|
|
•
|
Не повредите клемму при вставке тестера
вести.
|
|
|
|
2.
|
Контрольная точка для коннектора
|
а.
|
Пока разъем подключен:
Удерживая разъем, проверьте состояние соединения и эффективность блокировки.
|
|
б.
|
Когда разъем отключен:
Проверьте отсутствующую клемму, обжатую клемму или оборванный сердечник,
слегка потянув жгут проводов.
Визуально проверьте на наличие ржавчины, загрязнения, деформации и изгиба.
|
|
в.
|
Проверьте состояние затяжки клемм:
Вставьте запасную вилку в розетку, а затем
проверьте условия затяжки клемм.
|
|
д.
|
Слегка потяните за отдельные провода, чтобы убедиться, что каждый провод
закреплен в терминале.
|
|
|
3.
|
Способ ремонта клеммы разъема
|
а.
|
Очистите места контакта с помощью пневматического пистолета и/или тряпки.
|
Никогда не используйте наждачную бумагу при полировке контактных точек,
в противном случае контактная точка может быть повреждена.
|
|
|
б.
|
В случае аномального контактного давления замените гнездовую клемму.
|
|
Проверка жгута проводов
Процедура
|
1.
|
Перед снятием жгута проводов проверьте положение жгута проводов и
обжим, чтобы восстановить его правильно.
|
|
2.
|
Проверьте, не перекручен ли жгут проводов, не натянут ли он или не ослаблен ли он.
|
|
3.
|
Проверьте, не слишком ли высока температура жгута проводов.
|
|
4.
|
Проверьте, не вращается ли жгут проводов, не движется и не вибрирует ли он.
острый край детали.
|
|
5.
|
Проверьте соединение между жгутом проводов и любой установленной деталью.
|
|
6.
|
Если покрытие жгута проводов повреждено; обезопасить, отремонтировать или заменить
упряжь.
|
Электрическая цепь
Процедура проверки
● Проверьте обрыв цепи
|
1.
|
Процедуры для открытого цикла
Если происходит обрыв цепи (как показано на [РИС. 1]), его можно найти, выполнив
Шаг 2 (метод проверки непрерывности) или шаг 3 (метод проверки напряжения), как показано на рисунке.
ниже.
|
|
2.
|
Метод проверки непрерывности
|
При измерении сопротивления слегка встряхните жгут проводов.
сверху и снизу или из стороны в сторону.
|
|
Спецификация (сопротивление)
1 Ом или менее → Нормальная цепь
1 МОм или выше → Обрыв цепи
|
|
а.
|
Отсоедините разъемы (A), (C) и измерьте сопротивление между
разъем (A) и (C), как показано на [РИС. 2].
На [РИС.2.] измеренное сопротивление линий 1 и 2 выше
чем 1 МОм и ниже 1 Ом соответственно. В частности, открытая цепь
это строка 1 (строка 2 нормальная). Чтобы найти точную точку останова, проверьте sub
строку строки 1, как описано в следующем шаге.
|
|
б.
|
Отсоедините разъем (B) и измерьте сопротивление между
разъем (C) и (B1) и между (B2) и (A), как показано на [РИС.
3].
В этом случае измеренное сопротивление между разъемом (C) и
(B1) выше 1 МОм и разомкнута цепь между клеммой
1 разъема (C) и клемму 1 разъема (B1).
|
|
|
3.
|
Метод проверки напряжения
|
а.
|
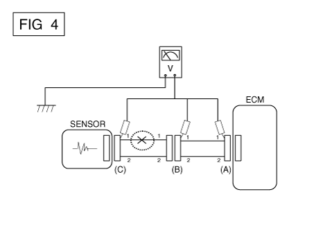
Когда каждый разъем все еще подключен, измерьте напряжение между
заземление шасси и клемма 1 каждого разъема (A), (B) и
(С), как показано на [ФИГ. 4].
Измеренное напряжение каждого разъема составляет 5 В, 5 В и 0 В соответственно.
Таким образом, разомкнута цепь между разъемом (C) и (B).
|
|
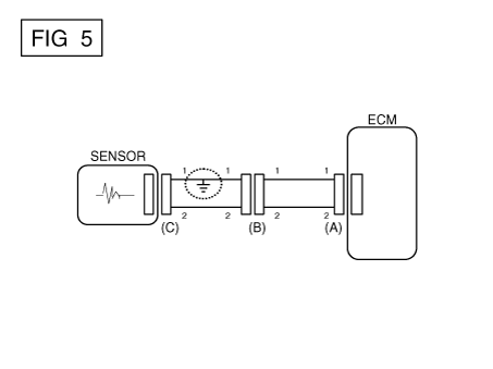
● Проверьте короткое замыкание
|
1.
|
Метод проверки короткого замыкания на массу
|
•
|
Проверка непрерывности с заземлением шасси
|
Если происходит замыкание на землю, как показано на [РИС. 5], сломанная точка
можно найти, выполнив шаг 2 (метод проверки непрерывности с помощью
Земля), как показано ниже.
|
|
2.
|
Метод проверки непрерывности (с заземлением шасси)
|
Слегка встряхните жгут проводов сверху и снизу или сбоку.
в сторону при измерении сопротивления.
|
|
Спецификация (сопротивление)
1 Ом или меньше → Короткое замыкание на массу
1 МОм или выше → Нормальная цепь
|
|
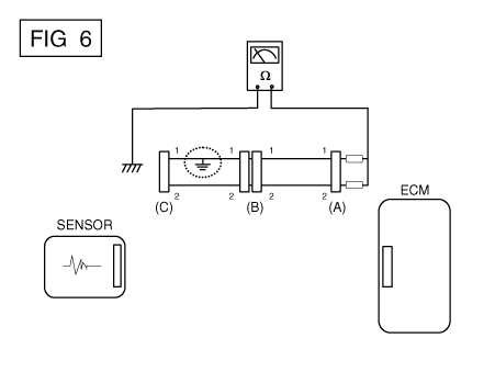
а.
|
Отсоедините разъемы (A), (C) и измерьте сопротивление между
разъем (A) и заземление корпуса, как показано на [РИС. 6].
Измеренное сопротивление линий 1 и 2 в этом примере ниже
1 Ом и выше 1 МОм соответственно. В частности, короткое
Цепь заземления - это линия 1 (линия 2 в норме). Чтобы найти точную сломанную
точки, проверьте подстроку строки 1, как описано в следующем
шаг.
|
|
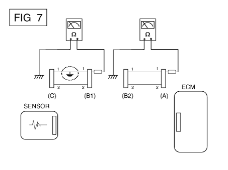
б.
|
Отсоедините разъем (В) и измерьте сопротивление между
разъем (A) и заземление шасси, а также между (B1) и заземлением шасси
как показано на [РИС. 7].
Измеренное сопротивление между разъемом (B1) и массой шасси
составляет 1 Ом или меньше. Короткое замыкание на массу между клеммой 1
разъема (C) и клемму 1 разъема (B1).
|
|
Симптом Устранение неполадок
Справочная таблица
Основной симптом
|
Процедура диагностики
|
Также проверьте
|
Невозможно начать
(Двигатель не крутится)
|
|
3)
|
Выключатель блокировки (A/T) или пусковой выключатель сцепления (M/T)
|
|
|
Невозможно начать
(неполное сгорание)
|
|
2)
|
Проверьте давление топлива
|
|
3)
|
Проверьте цепь зажигания
|
|
4)
|
Устранение неисправностей системы иммобилайзера (в случае иммобилайзера
лампа мигает)
|
|
|
•
|
Утечки всасываемого воздуха
|
|
•
|
Проскальзывающий или порвавшийся ремень ГРМ
|
|
Трудно начать
|
|
2)
|
Проверьте давление топлива
|
|
3)
|
Проверьте датчик и цепь ECT (проверьте DTC)
|
|
4)
|
Проверьте цепь зажигания
|
|
|
•
|
Утечки всасываемого воздуха
|
|
Плохой холостой ход
(Грубый, нестабильный или неправильный холостой ход)
|
|
1)
|
Проверьте давление топлива
|
|
3)
|
Проверьте долгосрочную коррекцию подачи топлива и краткосрочную коррекцию подачи топлива (см.
в ПОТОК ДАННЫХ КЛИЕНТА)
|
|
4)
|
Проверьте цепь управления холостым ходом (проверьте DTC).
|
|
5)
|
Осмотрите и проверьте корпус дроссельной заслонки
|
|
6)
|
Проверьте датчик и цепь ECT (проверьте DTC)
|
|
|
•
|
Утечки всасываемого воздуха
|
|
Двигатель глохнет
|
|
2)
|
Проверьте давление топлива
|
|
3)
|
Проверьте цепь управления холостым ходом (проверьте DTC).
|
|
4)
|
Проверьте цепь зажигания
|
|
5)
|
Проверьте цепь CKPS (проверьте DTC)
|
|
|
•
|
Утечки всасываемого воздуха
|
|
Плохое вождение
(Всплеск)
|
|
1)
|
Проверьте давление топлива
|
|
2)
|
Осмотрите и проверьте корпус дроссельной заслонки
|
|
3)
|
Проверьте цепь зажигания
|
|
4)
|
Проверьте датчик и цепь ECT (проверьте DTC)
|
|
5)
|
Проверьте выхлопную систему на возможное засорение
|
|
6)
|
Проверьте долгосрочную коррекцию подачи топлива и краткосрочную коррекцию подачи топлива (см.
в ПОТОК ДАННЫХ КЛИЕНТА)
|
|
|
•
|
Утечки всасываемого воздуха
|
|
стук
|
|
1)
|
Проверьте давление топлива
|
|
2)
|
Осмотрите охлаждающую жидкость двигателя
|
|
3)
|
Осмотрите радиатор и электрический вентилятор системы охлаждения.
|
|
4)
|
Проверьте свечи зажигания
|
|
|
Плохая экономия топлива
|
|
1)
|
Проверьте манеру вождения клиента
|
|
•
|
Кондиционер включен постоянно или включен режим дефростера?
|
|
•
|
Давление в шинах правильное?
|
|
•
|
Перевозится ли чрезмерно тяжелый груз?
|
|
•
|
Ускорение слишком велико, слишком часто?
|
|
|
2)
|
Проверьте давление топлива
|
|
4)
|
Проверьте выхлопную систему на возможное засорение
|
|
5)
|
Проверьте датчик ECT и цепь
|
|
|
•
|
Утечки всасываемого воздуха
|
|
Трудно заправиться
(перелив во время заправки)
|
|
1)
|
Проверьте клапан закрытия канистры
|
|
2)
|
Осмотрите шланг/трубку топливного бака.
|
|
•
|
Защемлено, перекручено или заблокировано?
|
|
•
|
заливной шланг порвался
|
|
|
3)
|
Осмотрите шланг вентиляции паров топливного бака между EVAP. канистра
и воздушный фильтр
|
|
4)
|
Проверьте EVAP. канистра
|
|
|
•
|
Неисправная заправочная форсунка АЗС (Если эта проблема возникает
на конкретной АЗС во время заправки)
|
|
Описание и работа
Описание
Система непрерывного изменения фаз газораспределения (CVVT) опережает или задерживает клапан.
синхронизация впускного и выпускного клапана в соответствии с конс...
Компоненты и расположение компонентов
Расположение компонентов
1 . ECM (модуль управления двигателем)
2 . Датчик абсолютного давления во впускном коллекторе (MAPS)
3 . Датчик температуры воздуха на впуске ...
Дополнительная информация:
Процедуры ремонта
Удаление
1.
Сбросьте остаточное давление в топливопроводе.
(Вернитесь к системе подачи топлива — «Сбросьте остаточное давление в топливопроводе»)
2.
Выключите зажигание и отсоедините отрицательную (-) клемму аккумулятора.
Передатчик (или смарт-ключ) не будет работать в следующих случаях:
Ключ зажигания находится в замке зажигания.
Вы превысили предел рабочего расстояния (около 30 м [90 футов]).
Батарея в передатчике (или смарт-ключе) разряжена.
Другие транспортные средства или объекты могут блокировать сигнал.
...