Kia Stinger: система управления двигателем/топливная система

Kia Stinger CK 2018-2023 Руководство по ремонту / Управление двигателем / Топливная система

Специальные сервисные инструменты
Специальные сервисные инструменты

Название/номер инструмента
Иллюстрация
Описание
Датчик давления топлива
09353-24100

Используется для измерения давления в топливной магистрали.
Адаптер датчика давления топлива
0К353-Д4100

Используется для соединения между топливным насосом высокого давления и топливом низкого давления. подводящая трубка для измерения давления в топливной магистрали

※ Также можно использовать SST 09353-02100
Торцевой ключ для датчика кислорода с подогревом
09392-1Y100

Снятие и установка подогреваемого кислородного датчика

※ Модель SST № 09392-2H100 также может использоваться для удаления подогреваемого кислородного датчика. Датчик.
Головка динамометрического ключа (19 мм)
09314-3Q100

Используется для снятия/установки топливопровода высокого давления

※ Также можно использовать SST № 09314-27130.
Руководство по уплотнению форсунки и инструмент для определения размера
09353-2B000

Используется для установки уплотнения сгорания форсунки на форсунку.
Съемник крышки пластины дополнительного топливного датчика
09310-В9100

Используется для снятия/установки топливного насоса.
Съемник крышки пластины топливного насоса низкого давления
09310-В8100

Используется для снятия/установки топливного насоса.

Поиск неисправностей
Основные способы устранения неполадок

Основные способы устранения неполадок Гид

Анализ проблем клиентов Лист

Основная процедура проверки

Условия измерения сопротивления электронных частей

Измеренное сопротивление при высокой температуре после запуска автомобиля может быть высоким или низкий. Таким образом, все сопротивления должны измеряться при температуре окружающей среды (20°C, 68°F). если не указано иное.

Измеренное сопротивление, за исключением температуры окружающей среды (20°C, 68°F), равно эталонное значение.

Периодическая процедура проверки проблем

Иногда самый сложный случай в поиске и устранении неполадок — это когда симптом проблемы возникает, но не повторяется во время теста. Примером может быть, если проблема появится только когда машина холодная, а на горячую не появлялась. В этом случае технический специалист должен тщательно составить «Лист анализа проблем клиента» и воссоздать (имитировать) среду и состояние, в которых возникла проблема с транспортным средством.

1.

Сбросьте диагностический код неисправности (DTC).

2.

Осмотрите все соединения, проверьте клемму на наличие плохих контактов, ослабленных проводов, согнутые, сломанные или корродированные контакты, а затем убедитесь, что разъемы надежно пристегнут на все времена.

3.

Слегка потрясите разъем и жгут проводов вертикально и горизонтально.

4.

Отремонтируйте или замените неисправный компонент.

5.

Выполните дорожное испытание, чтобы убедиться, что проблема исчезла.

● Моделирование вибрации

а.

Датчики и приводы

: Слегка встряхните датчики, приводы или реле пальцем.

Сильная вибрация может привести к поломке датчиков, приводов или реле.

б.

Разъемы и жгут

: Слегка встряхнуть разъем и жгут проводов в вертикальном положении, а затем горизонтально.

● Моделирование тепла

а.

Нагрейте компоненты, предположительно вызывающие неисправность, с помощью фена. или другой источник тепла.

ЗАПРЕЩАЕТСЯ нагревать компоненты до точки их повреждения.

НЕ нагревайте ECM напрямую.

● Имитация разбрызгивания воды

а.

Побрызгайте водой на автомобиль, чтобы имитировать дождливый день или высокую влажность. состояние.

ЗАПРЕЩАЕТСЯ разбрызгивать воду непосредственно на моторный отсек или электронные компоненты.

● Моделирование электрической нагрузки

а.

Включите все электрические системы, чтобы имитировать чрезмерную электрическую нагрузку. (Радио, вентиляторы, фары, обогрев заднего стекла и т.д.).

Проверка разъема Процедура

1.

Обработка коннектора

а.

Никогда не тяните за жгут проводов при отсоединении разъемов.

б.

При снятии разъема с защелкой нажмите или потяните фиксатор рычаг.

в.

Прислушайтесь к щелчку при блокировке разъемов. Этот звук указывает что они надежно заперты.

д.

Когда тестер используется для проверки непрерывности или измерения напряжения, всегда вставляйте щуп тестера со стороны жгута проводов.

е.

Проверьте водонепроницаемые клеммы разъема со стороны разъема. Доступ к водонепроницаемым разъемам со стороны жгута невозможен.

Используйте тонкую проволоку, чтобы не повредить клемму.

Не повредите клемму при вставке провод тестера.

2.

Контрольная точка для коннектора

а.

Пока разъем подключен:

Удерживая разъем, проверьте состояние соединения и фиксацию. эффективность.

б.

Когда разъем отключен:

Проверьте наличие отсутствующей клеммы, обжатой клеммы или оборванного жильного провода. слегка потянув за жгут проводов.

Визуально проверьте на наличие ржавчины, загрязнения, деформации и изгиба.

в.

Проверьте состояние затяжки клемм:

Вставьте запасную вилку в розетку, а затем проверьте условия затяжки клемм.

д.

Слегка потяните за отдельные провода, чтобы убедиться, что каждый провод закреплен в терминале.

3.

Способ ремонта разъема

а.

Очистите места контакта с помощью пневматического пистолета и/или тряпки.

Никогда не используйте наждачную бумагу при полировке контактных точек, в противном случае контактная точка может быть повреждена.

б.

В случае аномального контактного давления замените гнездовую клемму.

Проверка жгута проводов Процедура

1.

Перед снятием жгута проводов проверьте положение жгута проводов и обжим, чтобы восстановить его правильно.

2.

Проверьте жгут проводов на наличие перекрученных, натянутых или ослабленных жгутов проводов.

3.

Проверьте, не слишком ли высока температура жгута проводов.

4.

Проверьте, нет ли вращающихся, движущихся или вибрирующих жгутов проводов относительно острых край детали.

5.

Проверьте соединение между жгутом проводов и любой установленной деталью.

6.

Если покрытие жгута проводов повреждено; обезопасить, отремонтировать или заменить упряжь.

Электрическая цепь Процедура проверки

● Тест на разомкнутую цепь

1.

Процедуры для открытого цикла

Проверка непрерывности

Проверка напряжения

Если происходит обрыв цепи (как показано на [РИС. 1]), его можно найти, выполнив Шаг 2 (метод проверки непрерывности) или шаг 3 (метод проверки напряжения), как показано на рисунке. ниже.

2.

Метод проверки непрерывности

При измерении сопротивления слегка встряхните жгут проводов. вертикально или горизонтально.

Спецификация (сопротивление)

1 Ом или менее → Нормальная цепь

1 МОм или выше → Обрыв цепи

а.

Отсоедините разъемы (A) и (C) и измерьте сопротивление между разъемы (A) и (C), как показано на [РИС. 2].

На [фиг. 2], если измеренные сопротивления в линиях 1 и 2 равны «более 1 МОм» и «менее 1 Ом» соответственно линия 1 имеет обрыв цепи. (Линия 2 является нормальной.) Чтобы найти точную точку разрыва, проверьте строку строки 1, как описано в следующем шаге.

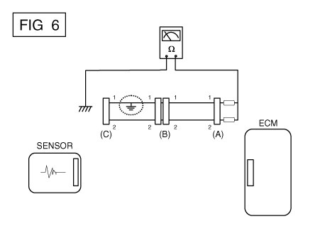
б.

Отсоедините разъем (B) и измерьте сопротивление между разъемы (C) и (B1), а также между (B2) и (A), как показано на [РИС. 3].

В этом случае измеренное сопротивление между разъемами (C) и (B1) выше 1 МОм, а разомкнутая цепь находится между клеммой 1 разъема (C) и клемму 1 разъема (B1).

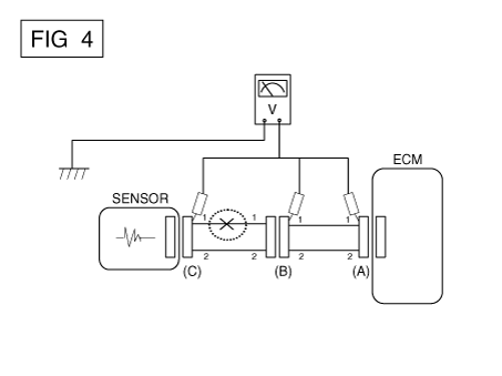
3.

Метод проверки напряжения

а.

Когда каждый разъем все еще подключен, измерьте напряжение между заземление шасси и клемма 1 каждого из разъемов (A), (B) и (С), как показано на [ФИГ. 4].

Измеренные напряжения разъемов составляют 5В, 5В и 0В соответственно. Таким образом, разомкнута цепь между разъемами (C) и (B).

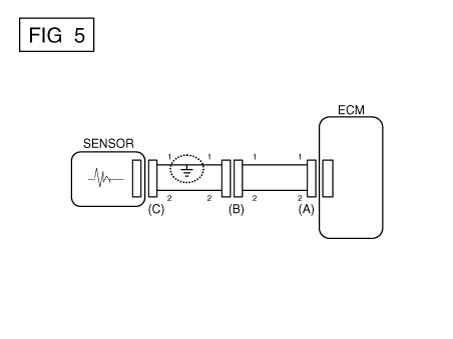
● Испытание на короткое замыкание

1.

Метод проверки короткого замыкания на массу

Проверка непрерывности с заземлением шасси

Если происходит замыкание на землю, как показано на [РИС. 5], сломанная точка можно найти, выполнив шаг 2 (метод проверки непрерывности с помощью Земля), как показано ниже.

2.

Метод проверки непрерывности (с заземлением шасси)

Слегка встряхните жгут проводов вертикально или горизонтально, когда измерение сопротивления.

Спецификация (сопротивление)

1 Ом или меньше → Короткое замыкание на массу

1 МОм или выше → Нормальная цепь

а.

Отсоедините разъемы (A) и (C) и измерьте сопротивление между разъемом (A) и заземлением корпуса, как показано на [РИС. 6].

Если измеренные сопротивления в линиях 1 и 2 «ниже 1 Ом» и «более 1 МОм» соответственно, линия 1 имеет обрыв. (Линия 2 — это нормально.) Чтобы найти точную точку разрыва, проверьте подстроку строки 1, как описано в следующем шаге.

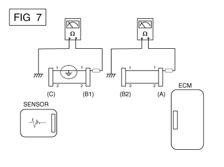
б.

Отсоедините разъем (B) и измерьте сопротивление между разъем (A) и заземление шасси, а также между (B1) и заземлением шасси как показано на [РИС. 7].

Измеренное сопротивление между разъемом (B1) и массой шасси составляет 1 Ом или меньше. Короткое замыкание на массу между клеммой 1 разъема (C) и клемму 1 разъема (B1).

● Испытание на падение напряжения

Этот тест проверяет падение напряжения на проводе, в соединении или на проводе. выключатель.

А.

Подсоедините положительный вывод вольтметра к концу провода (или к сторона разъема или переключателя), ближайшая к аккумулятору.

Б.

Подсоедините отрицательный провод к другому концу провода (или другому стороне разъема или переключателя).

С.

Управляйте цепью.

Д.

Вольтметр покажет разницу напряжения между двумя точками. Разница или падение более чем на 0,1 В (50 мВ в цепях 5 В) может указать проблему. Проверьте цепь на наличие ослабленных или грязных соединений.

Симптом Устранение неполадок Справочная таблица

Основной симптом
Диагностическая процедура
Также проверьте
Невозможно начать
(Двигатель не крутится)
1)

Проверьте батарею. (См. Электрическая система двигателя — «Аккумулятор»)

2)

Протестируйте стартер. (См. Электрическая система двигателя — «Стартер»)

3)

Выключатель блокировки (A/T) или пусковой выключатель сцепления (M/T)


Невозможно начать
(неполное сгорание)
1)

Проверьте батарею. (См. Электрическая система двигателя — «Аккумулятор»)

2)

Проверьте давление топлива (см. Система подачи топлива — «Топливный Испытание под давлением")

3)

Проверьте цепь зажигания. (См. Электрическая система двигателя - "Система зажигания")

4)

Устранение неполадок в системе иммобилайзера. (См. раздел Электрооборудование кузова. Система - "Система иммобилайзера")

(В случае мигания лампы иммобилайзера)

код неисправности

Низкая компрессия

Утечки всасываемого воздуха

Проскальзывающий или порвавшийся ремень ГРМ

Загрязненное топливо

Трудно начать
1)

Проверьте батарею. (См. Электрическая система двигателя — «Аккумулятор»)

2)

Проверьте давление топлива (см. Система подачи топлива — «Топливный Испытание под давлением")

3)

Проверьте датчик ЕСТ и его цепь. (Проверьте код неисправности.)

4)

Проверьте цепь зажигания. (См. Электрическая система двигателя - "Система зажигания")

код неисправности

Низкая компрессия

Утечки всасываемого воздуха

Загрязненное топливо

Слабая искра зажигания

Плохой холостой ход
(Грубый, нестабильный или неправильный холостой ход)
1)

Проверьте давление топлива. (См. Система подачи топлива — «Топливная Испытание под давлением")

2)

Проверьте инжектор. (См. Система управления двигателем — «Инжектор»)

3)

Проверьте долгосрочную коррекцию подачи топлива и краткосрочную коррекцию подачи топлива.

(См. ПОТОК ДАННЫХ КЛИЕНТА)

4)

Проверьте цепь управления холостым ходом. (Проверьте код неисправности.)

5)

Осмотрите и проверьте корпус дроссельной заслонки.

6)

Проверьте датчик ЕСТ и его цепь. (Проверьте код неисправности.)

код неисправности

Низкая компрессия

Утечки всасываемого воздуха

Загрязненное топливо

Слабая искра зажигания

Двигатель глохнет
1)

Проверьте батарею. (См. Электрическая система двигателя — «Аккумулятор»)

2)

Проверьте давление топлива. (См. Система подачи топлива — «Топливная Испытание под давлением")

3)

Проверьте цепь управления холостым ходом. (Проверьте код неисправности.)

4)

Проверьте цепь зажигания. (См. Электрическая система двигателя - "Система зажигания")

5)

Проверьте цепь CKPS. (Проверьте код неисправности.)

код неисправности

Утечки всасываемого воздуха

Загрязненное топливо

Слабая искра зажигания

Плохое вождение
(Всплеск)
1)

Проверьте давление топлива. (См. Система подачи топлива — «Топливная Испытание под давлением")

2)

Осмотрите и проверьте корпус дроссельной заслонки.

3)

Проверьте цепь зажигания. (См. Электрическая система двигателя - "Система зажигания")

4)

Проверьте датчик и цепь ECT (проверьте DTC)

5)

Проверьте выхлопную систему на возможное засорение. (Ссылаться на Механическая система двигателя — «Выпускной коллектор»)

6)

Проверьте долгосрочную коррекцию подачи топлива и краткосрочную коррекцию подачи топлива. (Ссылаться в CUSTOMER DATASTREAM.)

код неисправности

Низкая компрессия

Утечки всасываемого воздуха

Загрязненное топливо

Слабая искра зажигания

стук
1)

Проверьте давление топлива. (См. Система подачи топлива — «Топливная Испытание под давлением")

2)

Осмотрите охлаждающую жидкость двигателя. (См. раздел Механическая система двигателя. - "Радиатор")

3)

Осмотрите радиатор и электрический вентилятор системы охлаждения. (Ссылаться на Механическая система двигателя - "Радиатор")

4)

Проверьте свечи зажигания. (См. Электрическая система двигателя — «Зажигание Система")

код неисправности

Загрязненное топливо

Плохая экономия топлива
1)

Проверьте манеру вождения клиента.

· Включен ли режим кондиционера или дефростера постоянно?

· Правильное ли давление в шинах?

· Не перевозится ли чрезмерно тяжелый груз?

· Слишком сильное ускорение или слишком частое?

2)

Проверьте давление топлива. (См. Система подачи топлива — «Топливная Испытание под давлением")

3)

Проверьте инжектор. (См. Система управления двигателем — «Инжектор»)

4)

Проверьте выхлопную систему на возможное засорение

5)

Проверьте датчик ECT и цепь

код неисправности

Низкая компрессия

Утечки всасываемого воздуха

Загрязненное топливо

Слабая искра зажигания

Трудно заправиться
(перелив во время заправки)
1)

Осмотрите шланг/трубку топливного бака.

· Защемлено, перекручено или заблокировано?

· Порван заливной шланг

2)

Осмотрите шланг вентиляции паров топливного бака между EVAP. канистра и воздушный фильтр.

3)

Проверьте EVAP. канистра.

Неисправная заправочная форсунка АЗС (Если эта проблема возникает на конкретной АЗС во время заправки)


Система CVVT (непрерывная регулировка фаз газораспределения)
Описание и работа Описание Система непрерывного изменения фаз газораспределения (CVVT) опережает или задерживает клапан. синхронизация впускного и выпускного клапана в соответствии с конс...
Технические характеристики
Сервисные данные Сервисные данные Система подачи топлива Предметы Спецификация Топливный бак Емкость 60 л (15,8 галлона США, ...
Дополнительная информация:

Руководство по эксплуатации Kia Stinger CK 2018-2023: Использование полного привода (AWD)


Система полного привода (AWD) передает мощность двигателя на передние и задние колеса. для максимальной тяги. Полный привод полезен, когда требуется дополнительная тяга, например, когда движение по скользкой, грязной, мокрой или заснеженной дороге. Если система определяет, что необходим полный привод, привод двигателя ...

Kia Stinger CK 2018-2023 Руководство по техническому обслуживанию: Система ISG (Idle Stop & Go)


Компоненты и расположение компонентов Расположение компонентов 1. Аккумулятор датчик 2. Датчик вакуумного усилителя тормозов (BBVPS) 3. АГМ аккумулятор 4. Преобразователь постоянного тока в постоянный [200 Вт] 5. Преобразователь постоянного тока в постоянный [400 Вт] 6. Выключатель ISG 7. Генератор 8. Стартер...