Kia Soul EV: Система управления высоковольтной батареей / принципиальные схемы главного реле

Kia Soul EV (PS EV) 2015-2020 Руководство по техническому обслуживанию / Аккумуляторная система электромобиля / Система управления высоковольтной батареей / Схемы главного реле

Схема системы
С системой обогрева батареи высокого напряжения

Без системы обогрева высоковольтной батареи

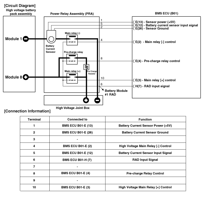
Принципиальная электрическая схема
Без системы обогрева высоковольтной батареи

С системой обогрева батареи высокого напряжения

Описание и работа главного реле
Описание Главное реле установлено в блоке силовых реле (PRA) и управляет линией высокого напряжения. Он соединяет питание между высоковольтным аккумулятором и высоковольтным разъемом ...
Процедуры ремонта главного реле
осмотр • Обязательно прочтите и соблюдайте «Общую информацию по технике безопасности». и осторожность» перед выполнением любых работ, связанных с высоким напряжением. система. Неудача ...
Дополнительная информация:

Kia Soul EV (PS EV) 2015-2020 Руководство по техническому обслуживанию: A Pillar Garnish Процедуры ремонта


Замена • Наденьте перчатки, чтобы защитить руки. • Поддевая плоской отверткой, оберните ее защитную ленту и наклейте защитную ленту вокруг соответствующих частей, чтобы предотвратить повреждение. • Та ...

Kia Soul EV (PS EV) 2015-2020 Руководство по техническому обслуживанию: Процедуры ремонта привода автоматического обогревателя


осмотр 1. Выключите зажигание. 2. Отсоедините отрицательную (-) клемму аккумуляторной батареи. 3. Убедитесь, что привод автоматического предотвращения запотевания работает в открытом положении. положение, когда 12 В подключено к клемме 3, а заземление к клемме 4. Убедитесь, что исполнительный механизм автоматического предотвращения запотевания работает в режиме c ...