Kia Soul EV: схематические схемы системы управления высоковольтной батареей / датчика тока батареи

Kia Soul EV (PS EV) 2015-2020 Руководство по техническому обслуживанию / Аккумуляторная система электромобиля / Система управления высоковольтной батареей / Схемы датчиков тока аккумуляторной батареи

Схема системы
С системой обогрева батареи высокого напряжения

Без системы обогрева высоковольтной батареи

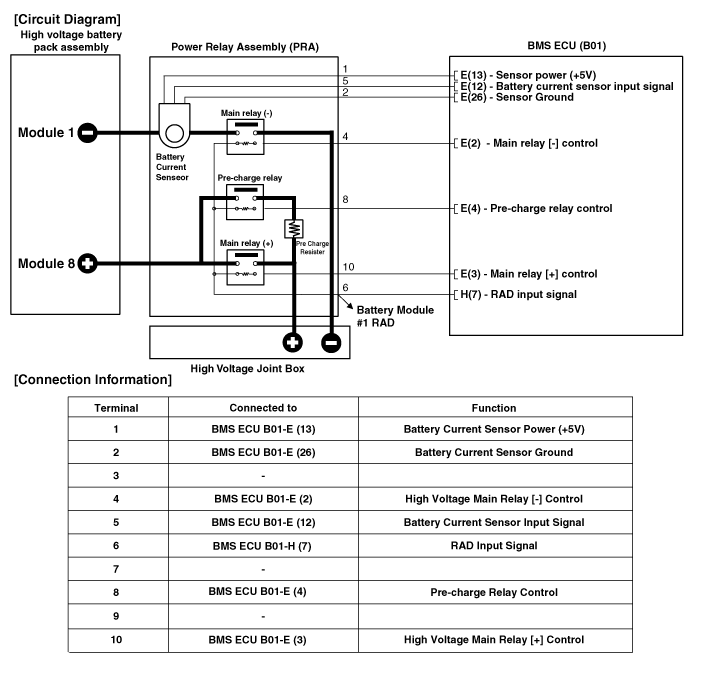
Принципиальная электрическая схема
Без системы обогрева высоковольтной батареи

С системой обогрева батареи высокого напряжения

Описание и работа датчика тока батареи
Описание Датчик тока батареи установлен в силовом реле сборки и измеряет ток, когда высоковольтная батарея заряжается или разряжается. [С высоковольтной батареей...
Процедуры ремонта датчика тока аккумуляторной батареи
осмотр 1. Выключите зажигание. 2. Отключите высокое напряжение. (См. Система управления аккумуляторной батареей — «Процедура отключения при высоком напряжении») 3. Снимите высоковольтную аккумуляторную систему, как...
Дополнительная информация:

Руководство по обслуживанию Kia Soul EV (PS EV) 2015-2020: Компоненты головного устройства AVN и расположение компонентов


Компоненты Разъем головного устройства AVN (аудио/видео и навигация) Информация о выводах разъема №Разъем AРазъем BРазъем C1Задний левый динамик (+)MM CAN highC CAN (-)2Передний левый динамик (+)-C CAN (+)3Передний правый динамик (+)Парковка-4Задний правый динамик (+)Рулевой пульт-5-- Пробуждение OBC6-Ключ МТС-...

Kia Soul EV (PS EV) 2015-2020 Руководство по техническому обслуживанию: Порядок ремонта


Удаление • Обязательно прочтите и соблюдайте «Общую информацию по технике безопасности». и осторожность» перед выполнением любых работ, связанных с высоким напряжением. система. Несоблюдение инструкций по технике безопасности может привести к серьезным электрические травмы. • Быть уверенным ...