Kia Cee'd: общая информация/устранение неисправностей

Основные способы устранения неполадок
Основное руководство по устранению неполадок

Лист анализа проблем клиентов

Основная процедура проверки
Условия измерения сопротивления электронных частей
Измеренное сопротивление при высокой температуре после запуска автомобиля может быть высоким или низкий. Таким образом, все сопротивления должны измеряться при температуре окружающей среды (20°C, 68°F). если не указано иное.
Измеренное сопротивление, за исключением температуры окружающей среды (20°C, 68°F) является эталонным значением.
Периодическая процедура проверки проблем
Иногда самый сложный случай в поиске и устранении неполадок — это когда симптом проблемы происходит, но не повторяется во время тестирования. Например, если проблема появляется только на холодном автомобиле, но не появляется на прогретом. В этом В этом случае технический специалист должен тщательно составить «Анализ проблем клиента». Лист» и воссоздать (имитировать) окружающую среду и условия, которые произошли когда у автомобиля была проблема.
1.
Сбросьте диагностический код неисправности (DTC).
2.
Осмотрите соединение разъема и проверьте клемму на предмет плохого контакта, ослабленные провода, согнутые, сломанные или корродированные контакты, а затем убедитесь, что разъемы всегда надежно закреплены.

3.
Слегка потрясите разъем и жгут проводов по вертикали и по горизонтали.
4.
Отремонтируйте или замените неисправный компонент.
5.
Убедитесь, что проблема исчезла с помощью дорожного теста.
● Моделирование вибрации
а.
Датчики и приводы
: Слегка потрясите датчики, приводы или реле пальцем.
Сильная вибрация может привести к поломке датчиков, приводов или реле.
б.
Разъемы и жгут
: Слегка встряхнуть разъем и жгут проводов в вертикальном положении, а затем горизонтально.
● Моделирование тепла
а.
Нагрейте компоненты, предположительно вызывающие неисправность, с помощью фена. или другой источник тепла.
НЕ нагревайте компоненты до такой степени, что они могут поврежден.
НЕ нагревайте ECM напрямую.
● Имитация разбрызгивания воды
а.
Побрызгайте водой на автомобиль, чтобы имитировать дождливый день или высокую влажность. состояние.
ЗАПРЕЩАЕТСЯ разбрызгивать воду непосредственно в моторный отсек или электронные компоненты.
● Моделирование электрической нагрузки
а.
Включите все электрические системы, чтобы имитировать чрезмерные электрические нагрузки. (Радио, вентиляторы, фары, обогреватель заднего стекла и т.д.).
Процедура проверки разъема
1.
Обработка коннектора
а.
Никогда не тяните за жгут проводов при отсоединении разъемов.

б.
При снятии разъема с замком нажмите или потяните фиксатор рычаг.

в.
Прислушайтесь к щелчку при блокировке разъемов. Этот звук указывает что они надежно заперты.

д.
Когда тестер используется для проверки непрерывности или измерения напряжения, всегда вставляйте щуп тестера со стороны жгута проводов.

е.
Проверьте водонепроницаемые клеммы разъема со стороны разъема. Доступ к водонепроницаемым разъемам со стороны жгута невозможен.

Используйте тонкую проволоку, чтобы не повредить клемму.
Не повредите клемму при вставке провод тестера.
2.
Контрольная точка для коннектора
а.
Пока разъем подключен:
Удерживая разъем, проверьте состояние соединения и эффективность блокировки.
б.
Когда разъем отключен:
Проверьте отсутствующую клемму, обжатую клемму или оборванный сердечник. слегка потянув за жгут проводов.
Визуально проверьте на наличие ржавчины, загрязнения, деформации и изгиба.
в.
Проверьте состояние затяжки клемм:
Вставьте запасную вилку в розетку, а затем проверьте условия затяжки клемм.
д.
Слегка потяните за отдельные провода, чтобы убедиться, что каждый провод закреплен в терминале.

3.
Способ ремонта клеммы разъема
а.
Очистите места контакта с помощью пневматического пистолета и/или тряпки.
Никогда не используйте наждачную бумагу при полировке контактных точек, в противном случае контактная точка может быть повреждена.
б.
В случае аномального контактного давления замените гнездовую клемму.
Процедура проверки жгута проводов
1.
Перед снятием жгута проводов проверьте положение жгута проводов и обжим, чтобы восстановить его правильно.
2.
Проверьте, не перекручен ли жгут проводов, не натянут ли он или не ослаблен ли он.
3.
Проверьте, не слишком ли высока температура жгута проводов.
4.
Проверьте, не вращается ли жгут проводов, не движется и не вибрирует ли он. острый край детали.
5.
Проверьте соединение между жгутом проводов и любой установленной деталью.
6.
Если покрытие жгута проводов повреждено; обезопасить, отремонтировать или заменить упряжь.
Процедура проверки электрической цепи
● Проверьте обрыв цепи
1.
Процедуры для открытого цикла
Проверка непрерывности
Проверка напряжения
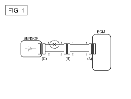
Если происходит обрыв цепи (как показано на [РИС. 1]), его можно найти с помощью выполнение шага 2 (метод проверки непрерывности) или шага 3 (проверка напряжения). Метод), как показано ниже.

2.
Метод проверки непрерывности
При измерении сопротивления слегка встряхните жгут проводов. сверху и снизу или из стороны в сторону.
Спецификация (сопротивление)
1 Ом или менее → Нормальная цепь
1 МОм или выше → Обрыв цепи
а.
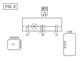
Отсоедините разъемы (A), (C) и измерьте сопротивление между разъем (A) и (C), как показано на [РИС. 2].
На [РИС.2.] измеренное сопротивление линий 1 и 2 выше чем 1 МОм и ниже 1 Ом соответственно. В частности, открытая цепь это строка 1 (строка 2 нормальная). Чтобы найти точную точку останова, проверьте подстрока строки 1, как описано в следующем шаге.

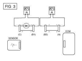
б.
Отсоедините разъем (B) и измерьте сопротивление между разъем (C) и (B1) и между (B2) и (A), как показано на [ИНЖИР. 3].
В этом случае измеренное сопротивление между разъемом (C) и (B1) выше 1 МОм и разомкнута цепь между клеммой 1 разъема (C) и клемму 1 разъема (B1).

3.
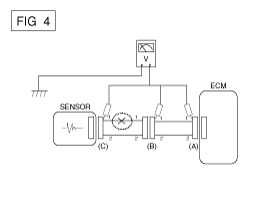
Метод проверки напряжения
а.
Когда каждый разъем все еще подключен, измерьте напряжение между заземление шасси и клемма 1 каждого разъема (A), (B) и (С), как показано на [ФИГ. 4].
Измеренное напряжение каждого разъема составляет 5 В, 5 В и 0 В соответственно. Таким образом, разомкнута цепь между разъемом (C) и (B).

● Проверьте короткое замыкание
1.
Метод проверки короткого замыкания на массу
Проверка непрерывности с заземлением шасси
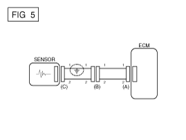
Если происходит замыкание на землю, как показано на [РИС. 5], сломанная точка можно найти, выполнив шаг 2 (метод проверки непрерывности с помощью Земля), как показано ниже.

2.
Метод проверки непрерывности (с заземлением шасси)
Слегка встряхните жгут проводов сверху и снизу или сбоку. в сторону при измерении сопротивления.
Спецификация (сопротивление)
1 Ом или меньше → Короткое замыкание на массу
1 МОм или выше → Нормальная цепь
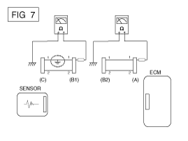
а.
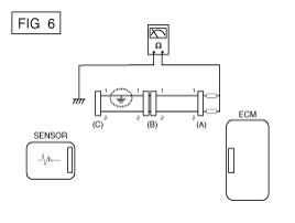
Отсоедините разъемы (A), (C) и измерьте сопротивление между разъем (A) и заземление корпуса, как показано на [РИС. 6].
Измеренное сопротивление линий 1 и 2 в этом примере ниже 1 Ом и выше 1 МОм соответственно. В частности, короткий к цепи заземления - это линия 1 (линия 2 в норме). Чтобы найти точное точка разрыва, проверьте подстроку строки 1, как описано в следующий шаг.

б.
Отсоедините разъем (В) и измерьте сопротивление между разъем (A) и масса шасси, а также между (B1) и шасси заземление, как показано на [РИС. 7].
Измеренное сопротивление между разъемом (B1) и массой шасси составляет 1 Ом или меньше. Короткое замыкание на массу находится между клеммой 1 разъема (C) и клемму 1 разъема (B1).

● Тестирование на падение напряжения
Этот тест проверяет падение напряжения на проводе или через соединение или переключатель.
А.
Подсоедините положительный вывод вольтметра к концу провода (или стороне разъема или переключателя), ближайшей к аккумулятору.
Б.
Подключите отрицательный провод к другому концу провода. (или другой стороне разъема или переключателя)
С.
Управляйте цепью.
Д.
Вольтметр покажет разницу напряжения между двумя точками. Разница или падение более 0,1 В (50 мВ в цепях 5 В), может указывать на проблему. Проверьте цепь на наличие ослабленных или грязных соединений.

Симптом Таблица руководства по поиску и устранению неисправностей
Основной симптом
Диагностическая процедура
Также проверьте
Невозможно начать
(Двигатель не крутится)
1)
Проверьте батарею.
(См. Электрическая система двигателя — «Аккумулятор»)
2)
Протестируйте стартер.
(См. Электрическая система двигателя — «Стартер»)
3)
Выключатель блокировки (A/T) или пусковой выключатель сцепления (M/T)

Невозможно начать
(неполное сгорание)
1)
Проверьте батарею.
(См. Электрическая система двигателя — «Аккумулятор»)
2)
Проверьте давление топлива.
(См. Система подачи топлива — «Проверка давления топлива»)
3)
Проверьте цепь зажигания.
(См. Электрическая система двигателя — «Система зажигания»)
4)
Устранение неполадок системы иммобилайзера.
(См. Электрическая система кузова — «Система иммобилайзера»)
(В случае мигания лампы иммобилайзера)
код неисправности
Низкая компрессия
Утечки всасываемого воздуха
Проскальзывающий или порвавшийся ремень ГРМ
Загрязненное топливо
Трудно начать
1)
Проверьте батарею.
(См. Электрическая система двигателя — «Аккумулятор»)
2)
Проверьте давление топлива.
(См. Система подачи топлива — «Проверка давления топлива»)
3)
Проверьте датчик и цепь ECT (проверьте DTC)
4)
Проверьте цепь зажигания.
(См. Электрическая система двигателя — «Система зажигания»)
код неисправности
Низкая компрессия
Утечки всасываемого воздуха
Загрязненное топливо
Слабая искра зажигания
Плохой холостой ход
(Грубый, нестабильный или неправильный холостой ход)
1)
Проверьте давление топлива.
(См. Система подачи топлива — «Проверка давления топлива»)
2)
Проверьте инжектор.
(См. Система управления двигателем — «Инжектор»)
3)
Проверьте долгосрочную коррекцию подачи топлива и краткосрочную коррекцию подачи топлива.
(См. ПОТОК ДАННЫХ КЛИЕНТА)
4)
Проверьте цепь управления холостым ходом (проверьте DTC).
5)
Осмотрите и проверьте корпус дроссельной заслонки
6)
Проверьте датчик и цепь ECT (проверьте DTC)
код неисправности
Низкая компрессия
Утечки всасываемого воздуха
Загрязненное топливо
Слабая искра зажигания
Двигатель глохнет
1)
Проверьте батарею.
(См. Электрическая система двигателя — «Аккумулятор»)
2)
Проверьте давление топлива.
(См. Система подачи топлива — «Проверка давления топлива»)
3)
Проверьте цепь управления холостым ходом (проверьте DTC).
4)
Проверьте цепь зажигания.
(См. Электрическая система двигателя — «Система зажигания»)
5)
Проверьте цепь CKPS (проверьте DTC)
код неисправности
Утечки всасываемого воздуха
Загрязненное топливо
Слабая искра зажигания
Плохое вождение
(Всплеск)
1)
Проверьте давление топлива.
(См. Система подачи топлива — «Проверка давления топлива»)
2)
Осмотрите и проверьте корпус дроссельной заслонки
3)
Проверьте цепь зажигания.
(См. Электрическая система двигателя — «Система зажигания»)
4)
Проверьте датчик и цепь ECT (проверьте DTC)
5)
Проверьте выхлопную систему на возможное засорение.
(См. Механическая система двигателя — «Выпускной коллектор»)
6)
Проверьте долгосрочную коррекцию подачи топлива и краткосрочную коррекцию подачи топлива.
(См. ПОТОК ДАННЫХ КЛИЕНТА)
код неисправности
Низкая компрессия
Утечки всасываемого воздуха
Загрязненное топливо
Слабая искра зажигания
стук
1)
Проверьте давление топлива.
(См. Система подачи топлива — «Проверка давления топлива»)
2)
Осмотрите охлаждающую жидкость двигателя.
(См. Механическая система двигателя — «Радиатор»)
3)
Осмотрите радиатор и электрический вентилятор системы охлаждения.
(См. Механическая система двигателя — «Радиатор»)
4)
Проверьте свечи зажигания.
(См. Электрическая система двигателя — «Система зажигания»)
код неисправности
Загрязненное топливо
Плохая экономия топлива
1)
Проверьте манеру вождения клиента.
· Кондиционер включен постоянно или включен режим дефростера?
· Правильное ли давление в шинах?
· Не перевозится ли чрезмерно тяжелый груз?
· Слишком сильное ускорение или слишком частое?
2)
Проверьте давление топлива.
(См. Система подачи топлива — «Проверка давления топлива»)
3)
Проверьте инжектор.
(См. Система управления двигателем — «Инжектор»)
4)
Проверьте выхлопную систему на возможное засорение
5)
Проверьте датчик ECT и цепь
код неисправности
Низкая компрессия
Утечки всасываемого воздуха
Загрязненное топливо
Слабая искра зажигания
Трудно заправиться
(перелив во время заправки)
1)
Осмотрите шланг/трубку топливного бака.
· Защемлено, перекручено или заблокировано?
· Порван заливной шланг
2)
Осмотрите шланг вентиляции паров топливного бака между EVAP. канистра и воздушный фильтр
3)
Проверьте EVAP. канистра
Неисправная заправочная форсунка АЗС (Если эта проблема возникает на конкретной АЗС во время заправки)

Специальные сервисные инструменты
Специальные сервисные инструменты Элемент Иллюстрация Приложение Датчик давления топлива (09353-24100) Измерить...
Система управления двигателем
...
Дополнительная информация:

Руководство по обслуживанию Kia Cee'd JD: Модуль подушки безопасности водителя (DAB) и часовая пружина Описание и работа
Описание Подушка безопасности водителя (DAB) установлена ​​в рулевом колесе и электрически подключена к SRSCM через часовую пружину. Защищает водителя, раскрывая подушку безопасности. при лобовом столкновении. SRSCM определяет срабатывание подушки безопасности водителя (ДАБ). ...

Руководство по обслуживанию Kia Cee'd JD: Процедуры ремонта чехла подушки переднего сиденья
Замена • Наденьте перчатки, чтобы защитить руки. • Использовать ...

avtotema.org