Kia Soul EV: Аккумуляторная система электромобиля / Устранение неполадок

Kia Soul EV (PS EV) 2015-2020 Руководство по техническому обслуживанию / Аккумуляторная система электромобиля / Поиск неисправностей

Основные способы устранения неполадок
Основная процедура проверки
Измерение состояния сопротивления электронных частей
Измеренное сопротивление при высокой температуре после автомобиля бег может быть высоким или низким. Таким образом, все сопротивления должны быть измерены на температура окружающей среды (20°C, 68°F), если не указано иное.
Измеренная устойчивость к температуре, отличной от температуры окружающей среды (20°C, 68°F), предназначена только для справки.
Периодическая процедура проверки проблем
Иногда самый сложный случай при устранении неполадок — это когда Симптом проблемы возникает, но не повторяется во время тестирования. Ан Например, если проблема возникает только тогда, когда автомобиль холодный, но в тепле не появлялся. В этом случае техник должен тщательно составить «Аналитический лист проблем клиента» и воссоздать (имитировать) окружающую среду и условия, которые возникли, когда транспортное средство возникла проблема.
1.
Сбросьте диагностический код неисправности (DTC).
2.
Осмотрите соединение разъема и проверьте клемму на плохой контакт. соединений, незакрепленных проводов, согнутых, сломанных или корродированных контактов, а затем проверьте разъемы всегда надежно закреплены.

3.
Слегка потрясите разъем и жгут проводов по вертикали и по горизонтали.
4.
Отремонтируйте или замените неисправный компонент.
5.
Убедитесь, что проблема исчезла с помощью дорожного теста.
? Моделирование вибрации
а.
Датчики и приводы
: Слегка потрясите датчики, приводы или реле пальцем.
Сильная вибрация может привести к поломке датчиков, приводов или реле.
б.
Разъемы и жгут
: Слегка встряхнуть разъем и жгут проводов вертикально, а затем горизонтально.
? Моделирование тепла
а.
Нагрейте компоненты, предположительно вызывающие неисправность, с помощью фена или другого источника тепла.
НЕ нагревайте компоненты до такой степени, что они могут быть повреждены.
НЕ нагревайте ECM напрямую.
? Имитация разбрызгивания воды
а.
Побрызгайте водой на автомобиль, чтобы имитировать дождливый день или условия высокой влажности.
ЗАПРЕЩАЕТСЯ брызгать водой непосредственно в моторный отсек или электронные компоненты.
? Моделирование электрической нагрузки
а.
Включите все электрические системы, чтобы имитировать чрезмерные электрические нагрузки (радио, вентиляторы, освещение, обогреватель заднего стекла и т. д.).
Процедура проверки разъема
1.
Обработка коннектора
а.
Никогда не тяните за жгут проводов при отсоединении разъемов.

б.
При снятии разъема с замком нажмите или потяните запирающий рычаг.

в.
Прислушайтесь к щелчку при блокировке разъемов. Этот звук указывает на то, что они надежно заблокированы.

д.
Когда тестер используется для проверки непрерывности или измерения напряжения, всегда вставляйте щуп тестера со стороны жгута проводов.

е.
Проверьте водонепроницаемые клеммы разъема со стороны разъема. Доступ к водонепроницаемым разъемам со стороны жгута невозможен.

Используйте тонкую проволоку, чтобы не повредить клемму.
Не повредите клемму при вставке провода тестера.
2.
Контрольная точка для коннектора
а.
Пока разъем подключен:
Удерживая разъем, проверьте состояние соединения и эффективность блокировки.
б.
Когда разъем отключен:
Слегка потянув за жгут проводов, проверьте наличие отсутствующей клеммы, обжатой клеммы или оборванного жильного провода.
Визуально проверьте на наличие ржавчины, загрязнения, деформации и изгиба.
в.
Проверьте состояние затяжки клемм:
Вставьте запасную вилочную клемму в гнездовую, а затем проверьте условия затяжки клеммы.
д.
Слегка потяните за отдельные провода, чтобы убедиться, что каждый провод закреплен в клемме.

3.
Способ ремонта клеммы разъема
а.
Очистите места контакта с помощью пневматического пистолета и/или тряпки.
Никогда не используйте наждачную бумагу при полировке точек контакта, иначе можно повредить точку контакта.
б.
В случае аномального контактного давления замените гнездовую клемму.
Процедура проверки жгута проводов
1.
Перед снятием жгута проводов проверьте положение и обжатие жгута проводов, чтобы правильно его восстановить.
2.
Проверьте, не перекручен ли жгут проводов, не натянут ли он или не ослаблен ли он.
3.
Проверьте, не слишком ли высока температура жгута проводов.
4.
Проверьте, не вращается ли жгут проводов, не движется и не вибрирует ли он относительно острого края детали.
5.
Проверьте соединение между жгутом проводов и любой установленной деталью.
6.
Если покрытие жгута проводов повреждено; закрепите, отремонтируйте или замените жгут.
Процедура проверки электрической цепи
? Проверьте открытую цепь
1.
Процедуры для открытого цикла
Проверка непрерывности
Проверка напряжения
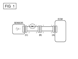
Если происходит обрыв цепи (как показано на [РИС. 1]), это может быть можно найти, выполнив шаг 2 (метод проверки непрерывности) или шаг 3 (напряжение Метод проверки), как показано ниже.

2.
Метод проверки непрерывности
При измерении сопротивления слегка потрясите жгут проводов вверх-вниз или влево-вправо.

Спецификация (сопротивление)
1? или меньше > Нормальная цепь
1М? или выше > Разомкнутая цепь

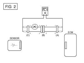
а.
Отсоедините разъемы (A), (C) и измерьте сопротивление между разъемами (A) и (C), как показано на [РИС. 2].
На [РИС.2.] измеренное сопротивление линий 1 и 2 равно выше 1М? и ниже 1? соответственно. В частности, открытая цепь является линией 1 (линия 2 в норме). Чтобы найти точную точку разрыва, проверьте подстроку строки 1, как описано в следующем шаге.

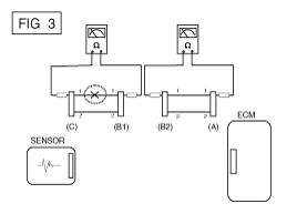
б.
Отсоедините разъем (В) и измерьте сопротивление между разъемы (C) и (B1) и между (B2) и (A), как показано на [РИС. 3].
В этом случае измеренное сопротивление между разъемами (C) и (B1) выше 1M? и разомкнутая цепь находится между клемму 1 разъема (C) и клемму 1 разъема (B1).

3.
Метод проверки напряжения
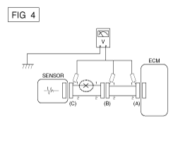
а.
Когда каждый разъем все еще подключен, измерьте напряжение между массой шасси и клеммой 1 каждого разъема (A), (B) и (С), как показано на [ФИГ. 4].
Измеренные напряжения каждого разъема составляют 5 В, 5 В и 0 В. соответственно. Таким образом, обрыв цепи находится между разъемами (C) и (Б).

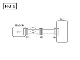
? Проверьте короткое замыкание
1.
Метод проверки короткого замыкания на массу
Проверка непрерывности с заземлением шасси
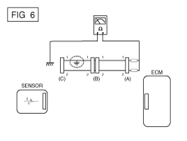
Если происходит замыкание на землю, как показано на [РИС. 5], точку разрыва можно найти, выполнив шаг 2 (метод проверки непрерывности). с заземлением шасси), как показано ниже.

2.
Метод проверки непрерывности (с заземлением шасси)
Слегка встряхните жгут проводов вверх-вниз или слева-направо при измерении сопротивления.

Спецификация (сопротивление)
1? или меньше > Короткое замыкание на массу
1М? или выше > Обычный контур

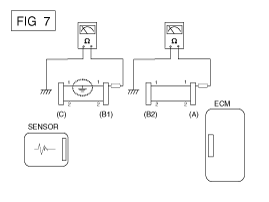
а.
Отсоедините разъемы (A), (C) и измерьте сопротивление между разъемом (A) и заземлением шасси, как показано на [РИС. 6].
Измеренное сопротивление линий 1 и 2 в этом примере равно ниже 1? и выше 1М? соответственно. В частности, короткий к цепи заземления - это линия 1 (линия 2 в норме). Чтобы найти точную сломанную точку, проверьте подстроку строки 1, как описано в следующем шаге.

б.
Отсоедините разъем (В) и измерьте сопротивление между разъем (A) и заземление шасси, а также между (B1) и заземлением шасси, как показано на [РИС. 7].
Измеренное сопротивление между разъемом (B1) и шасси земля 1? или менее. Короткое замыкание на массу между клеммой 1 разъема (C) и клемму 1 разъема (B1).

? Тестирование на падение напряжения
Этот тест проверяет падение напряжения на проводе, соединении или переключателе.
А.
Подсоедините положительный провод вольтметра к концу провода (или к стороне разъема или переключателя), ближайшей к аккумулятору.
Б.
Подключите отрицательный провод к другому концу провода. (или другая сторона разъема или переключателя)
С.
Управляйте цепью.
Д.
Вольтметр покажет разницу в напряжении между две точки. Разница или падение более чем на 0,1 В (50 мВ в 5 В). цепи) может указывать на проблему. Проверьте цепь на наличие ослабленных или загрязненных связи.

Специальные сервисные инструменты
Специальные сервисные инструменты ...
Аккумуляторная система высокого напряжения
...
Дополнительная информация:

Kia Soul EV (PS EV) 2015-2020 Руководство по обслуживанию: Описание и работа


Описание СТЕКЛА Лампа – Предупреждение о перекачке шин / утечке. 1. Включите условие • Когда давление в шинах ниже допустимого порога • Когда датчик обнаруживает быструю утечку. • Указывает на то, что шину необходимо повторно накачать до давления таблички / ремонта ...

Kia Soul EV (PS EV) 2015-2020 Руководство по обслуживанию: Общая информация


Общая служебная информация Защита автомобиля Всегда накрывайте крылья, сиденья и пол перед началом работы. Опорный стержень должен быть вставлен в отверстие рядом с краем капота всякий раз, когда вы осматриваете моторный отсек, чтобы предотвратить ...