Kia Soul EV: схематическая схема системы управления высоковольтной батареей / резистора предварительной зарядки

Kia Soul EV (PS EV) 2015-2020 Руководство по техническому обслуживанию / Аккумуляторная система электромобиля / Система управления высоковольтной батареей / Схемы регистра предварительной зарядки

Схема системы
С системой обогрева батареи высокого напряжения

Без системы обогрева высоковольтной батареи

Принципиальная электрическая схема
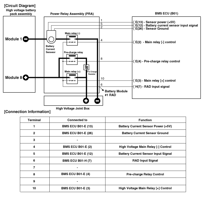
Без системы обогрева высоковольтной батареи

С системой обогрева батареи высокого напряжения

Описание и работа резистора предварительной зарядки
Описание Резистор предварительной зарядки установлен в блоке силового реле. (PRA) и защищает цепь высокого напряжения, ограничивая зарядку ток, когда конденсатор инвертора предварительно ...
Процедуры ремонта регистра предварительной зарядки
Удаление Главное реле, реле предварительной зарядки, резистор предварительной зарядки, аккумулятор Датчик тока, реле нагревателя высоковольтной батареи и реле высокого напряжения Предохранитель нагревателя аккумулятора находится в ...
Дополнительная информация:

Kia Soul EV (PS EV) 2015-2020 Руководство по обслуживанию: Модуль управления SRS (SRSCM) Описание и работа


Описание Основная цель SRSCM (дополнительные ограничения Модуль управления системой) должен определить событие, требующее сдерживания срабатывание системной подушки безопасности. SRSCM должен решить, следует ли развертывать система безопасности или нет. После определения того, что натяжители и/или воздушная подушка ...

Kia Soul EV (PS EV) 2015-2020 Руководство по техническому обслуживанию: Порядок ремонта


Корректирование 1. Ослабив крепежный болт петли задней двери (А), отрегулируйте заднюю дверь, перемещая ее вверх и вниз или вправо и влево. 2. Отрегулируйте высоту задней двери, повернув запирающие бамперы задней двери (B). 3. После ослабления болтов крепления фиксатора задней двери (C), отрегулировать т...