Hyundai Tucson manuels

Hyundai Tucson Automotive Service Manual: СТАРТЕР

Описание и работа

Описание
Пусковая система включает в себя аккумуляторную батарею, стартер, замок зажигания. соленоид, замок зажигания, переключатель блокировки (TA), контактор педаль сцепления (TM), выключатель запрета запуска, тросы разъемы и аккумуляторные кабели.
Когда ключ зажигания повернут в положение START, ток течет и подает питание на катушку соленоида стартера.
Плунжер соленоида и рычаг переключения передач работают, шестерня сцепления входит в зацепление с зубчатым венцом, контакт замыкается и стартер заводится.
Шестерня сцепления выключается, когда двигатель запускается, чтобы предотвратить повреждения, вызванные чрезмерным вращением якоря стартера.

1. Переключатель
2. Вилка
3. На косточках
4. Перебег сцепления

Технические характеристики

Спецификация
Элемент
Спецификация
Номинальное напряжение
12В, 1,2кВт
Количество зубьев звездочки
13
Производительность
[без нагрузки, 11 В]
Сила тока
Макс. 70А
СКОРОСТЬ
Мин. 2400 об/мин

Компоненты и расположение компонентов

КОМПОНЕНТЫ

1. Передняя опора в сборе
2. Магнитный переключатель
3. Кредитное плечо
4. Редуктор в сборе
5. Рычаг остановки
6. Уплотнительный лист
7. Вилка
8. На косточках
9. Сборка щеткодержателя

Принципиальные диаграммы

Принципиальная электрическая схема

Процедуры ремонта

ДЕПОЗИТ
1.
Отсоедините отрицательную клемму аккумулятора.
2.
Снимите воздуховод и воздушный фильтр в сборе.
(См. Механическая система двигателя — «Воздушный фильтр»)
3.
Отсоедините кабель стартера (А) от клеммы В на соленоиде, затем отсоедините разъем (B) от клеммы S.

4.
Откручиваем два болта крепления стартера и снимаем стартер (А).

СРЕДСТВО
1.
Для установки выполните процедуру, обратную снятию.
Болт установки стартера:
49,0 ~ 63,7 Нм (5,0 ~ 6,5 кгс·м, 36,2 ~ 47,0 фунт-фут)
РАЗБОРКА
1.
Отсоедините клемму М (А) на узле магнитного переключателя.

2.
Ослабив винты (А), отсоедините переключатель в сборе. магнита (В).

3.
Ослабьте сквозные болты (А).

4.
Снимите узел щеткодержателя (А), якорь (В) и вилку. (ПРОТИВ).

5.
Снимите лист прокладки (А) и стопор рычага (В).

6.
Снимите редуктор (А) и рычаг (В).

7.
Нажмите на стабилизатор (A), используя рукоятку (B).

8.
После снятия стопорного кольца (А) с помощью плоскогубцев остановиться (Б).

9.
Отсоедините упорный подшипник (А), обгонную муфту (В) и шестерню. внутренний (С).

С помощью подходящего съемника (А) потяните упор муфты свободного хода (C) через стопорное кольцо (B).

Сборка
1.
Для повторной сборки выполните процедуру, обратную разборке.
Контроль
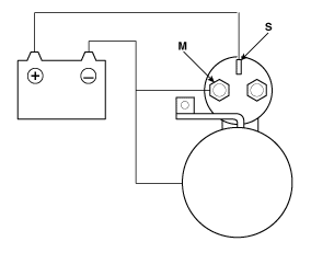
Проверка соленоида стартера
1.
Отсоедините подводящий провод от клеммы М электромагнитного переключателя.
2.
Подсоедините батарею, как показано на рисунке. Если шестерня стартера срабатывает автоматически, работает корректно.
Во избежание повреждения стартера не допускайте батарея подключена более 10 секунд.

3.
Отсоедините аккумулятор от клеммы М.
Если звездочка не втягивается, удерживающая катушка работает правильно.
Во избежание повреждения стартера не допускайте батарея подключена более 10 секунд.

4.
Отсоедините аккумулятор от корпуса. Если звездочка сразу втягивается, он работает правильно.
Во избежание повреждения стартера не допускайте батарея подключена более 10 секунд.

Береговая инспекция
1.
Поместите стартер в тиски с мягкими губками и Аккумулятор 12 В полностью заряжается от стартера следующим образом:
2.
Подключить контрольный амперметр (калибр 150 А) и реостат на батарейках. углерода, как показано на рисунке.
3.
Подсоедините вольтметр (калибр 15 В) к клеммам стартера.

4.
Поверните угольный стек в положение OFF.
5.
Подсоедините кабель аккумулятора к отрицательной клемме аккумулятора к корпусу стартера.
6.
Регулируйте до тех пор, пока напряжение батареи не будет отображаться на вольтметре. равно 11 В.
7.
Убедитесь, что максимальная сила тока соответствует спецификациям и чтобы стартер крутился плавно и свободно.
Элемент
Спецификация
Ток (А)
70 Макс.
скорость (об/мин)
Мин. 2400

КОНТРОЛЬ РАМЫ И ТЕСТИРОВАНИЕ
1.
Снимите стартер.
2.
Разберите стартер, как показано в начале этой процедуры.
3.
Проверьте якорь на наличие признаков износа или повреждений, вызванных от контакта с постоянным магнитом. В случае износа или повреждения, заменить арматуру.

4.
Проверьте поверхность коллектора (А). Если эта поверхность грязная или пригоревших, очистите их наждачной шкуркой или губкой, соблюдая со следующими характеристиками или отшлифуйте наждачной бумагой #500 или № 600 (Б).

5.
Проверьте диаметр коллектора. Если этот диаметр меньше допустимого предела, замените якорь.
Диаметр коллектора
Стандартный (новый): 27,0 мм (1,06 дюйма)
Максимальный рабочий предел: 26,0 мм (1,02 дюйма)

6.
Измерьте биение коллектора (A).
Если биение коллектора находится в пределах износа, проверьте угольный порошок или медную стружку между сегментами.
Если биение коллектора не находится в пределах износа, замените якорь.
Деформация коллектора
Стандартный (новый): 0,05 мм (0,0019 дюйма) макс.
Максимальный рабочий предел: 0,08 мм (0,0031 дюйма)

7.
Проверьте глубину слюды (A). Если слюды слишком много (B), установите слюду на нужную глубину, подрезав ее ножовочное полотно. Срежьте всю слюду (C), присутствующую между переключать сегменты. Подрез должен быть достаточно глубоким, не слишком узкий и не V-образный (D).
Коллектор слюды глубинный
Стандартный (новый): 0,8 мм (0,0314 дюйма)
Предел: 0,2 мм (0,0079 дюйма)

8.
Проверьте непрерывность между сегментами переключателя. Если между сегментами существует обрыв цепи, замените якорь.

9.
Проверьте омметром отсутствие контакта между коммутатором (А) и сердечником катушки якоря (В), ни между коллектор и вал якоря (С). Если есть контакт, замените арматура.

ПРОВЕРКА ЩЕТКИ СТАРТЕРА
Изношенные или замасленные щетки следует заменить.

СТАРТЕР ТЕСТ ДЕРЖАТЕЛЯ ЩЕТКИ
Убедитесь, что между (+) щеткодержателем (A) и пластина (-) (В). При наличии непрерывности замените щеткодержатель.

Обгонная муфта
1.
Сдвиньте обгонную муфту вдоль вала.
Замените его, если он не скользит свободно.
2.
Поверните обгонную муфту в обоих направлениях.
В одном направлении он фиксируется, а в другом свободно крутится? Если он не висит ни в одном направлении или висит в обоих направлениях, замените его.

3.
Если шестерня стартера изношена или повреждена, замените сборку. свободного хода. (звездочка отдельно не продается).
Проверьте состояние маховика или коронной шестерни гидротрансформатора. крутящего момента, если зубья шестерни стартера повреждены.
ОЧИСТКА
1.
Не погружайте детали в очищающий растворитель.
Погружение всей уздечки и/или арматуры приведет к повреждению изоляция. Протирайте эти части только тряпкой.
2.
Не погружайте привод в чистящий растворитель.
Обгонная муфта предварительно смазывается на заводе и растворителем. начинаем смазывать сцепление.
3.
Привод можно чистить влажной щеткой. растворителя и протер тряпкой.
Поиск неисправностей
ПОИСК НЕИСПРАВНОСТЕЙ • Для этого аккумулятор должен быть в хорошем состоянии и полностью заряжен...

Порядок ремонта реле стартера
Контроль 1. Отсоедините отрицательную клемму аккумулятора. 2. Снимите крышку блока предохранителей. 3. ...
Другие материалы:

Общая информация
Важное примечание о безопасности Правильные методы технического обслуживания и процедуры ремонта имеют важное значение для безопасной и надежной эксплуатации всех автомобилей, а также для безопасности оператора. Процедуры технического обслуживания и...

Модуль управления коробкой передач (TCM)
Описание и работа Описание • Контролирует условия эксплуатации автомобиля, чтобы определить оптимальная настройка скорости. • Выполняет переключение передач, если текущая настройка передачи отличается...