Hyundai Elantra: общая информация/схемы

Схематическая диаграмма

Поиск неисправностей
Поиск неисправностей Симптом Предполагаемая область Двигатель не запускается или запускается с трудом Поврежден или отсоединен паровой шланг Двигатель запускается с трудом Неисправность электромагнитного клапана управления продувкой Грубый холостой ход или ...
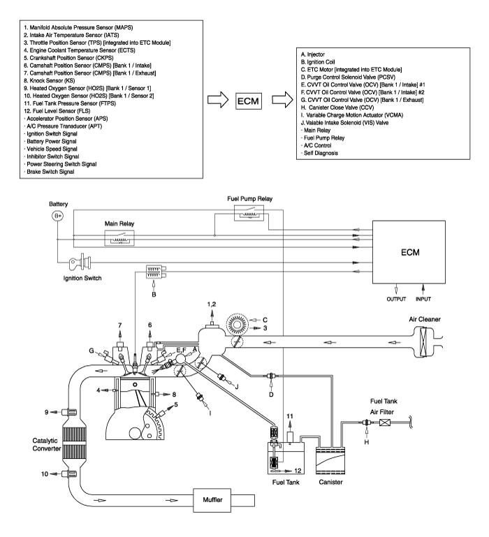
Компоненты и расположение компонентов
Расположение компонентов 1. Клапан PCV2. Канистра3. Электромагнитный клапан управления продувкой (PCSV)4. Датчик давления в топливном баке (FTPS)5. Клапан закрытия адсорбера (CCV)6. Датчик уровня топлива (ДУТ)7. Воздушный фильтр топливного бака...
Дополнительная информация:

Hyundai Elantra AD (2016-2020) Руководство по обслуживанию: Процедуры ремонта поршней и шатунов
Разборка Для этой процедуры требуется снятие двигателя. • Используйте накладки на крылья, чтобы не повредить окрашенные поверхности. • Во избежание повреждения головки блока цилиндров подождите, пока двигатель температура охлаждающей жидкости падает ниже нормальной температуры перед ее удалением. • ...

Hyundai Elantra AD (2016-2020) Руководство по техническому обслуживанию: Компоненты внешней ручки задней двери и расположение компонентов
Расположение компонента 1. Наружная ручка задней двери ...