Kia Soul EV: электрические схемы сидений/переключатели подогрева сидений

Kia Soul EV (PS EV) 2015-2020 Руководство по техническому обслуживанию / Электрическая система кузова / Сиденье электрическое / Принципиальные схемы переключателя обогревателя сиденья

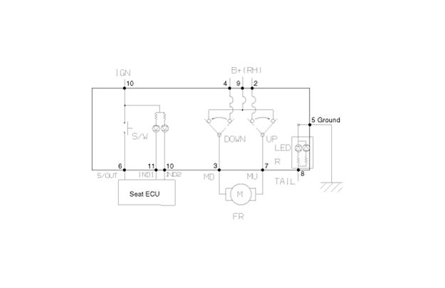
Принципиальная электрическая схема
[Место в первом ряду]

Второй ряд сидений

Компоненты переключателя обогрева сиденья и их расположение
Компоненты [Место в первом ряду] Информация о выводах разъема № контактаРазъем AРазъем BРазъем C1Подсветка (+)ЗаземлениеЭлектрокомпрессор - блокировка (+)2Датчик REF (+5В)Заземление датчикаЭле ...
Процедуры ремонта переключателя обогревателя сиденья
Удаление Место в первом ряду 1. Снимите блок управления отопителем и кондиционером. (См. раздел «Отопление, вентиляция и кондиционирование воздуха» — «Блок управления отопителем и кондиционером (FATC)»). Второй ряд сидений 1. Отключить...
Дополнительная информация:

Kia Soul EV (PS EV) 2015-2020 Руководство по техническому обслуживанию: Процедуры ремонта конденсатора


осмотр 1. Проверьте ребра конденсатора на наличие засоров и повреждений. Если забит, промойте их водой и продуйте сжатым воздухом. Если согнуть, аккуратно согните их с помощью отвертки или плоскогубцев. 2. Проверьте соединения конденсатора на наличие утечек и при необходимости отремонтируйте или замените их. Замените меня ...

Kia Soul EV (PS EV) 2015-2020 Руководство по обслуживанию: Общая информация по технике безопасности и предостережения


Меры предосторожности Поскольку электромобили содержат аккумуляторы высокого напряжения, неправильное обращение с высоковольтной системой или транспортным средством может привести к серьезной несчастный случай, в том числе поражение электрическим током и утечка тока. • Обязательно заткнись...