Kia Optima Hybrid: схемы системы контроля давления в шинах / приемника TPMS

Принципиальная электрическая схема

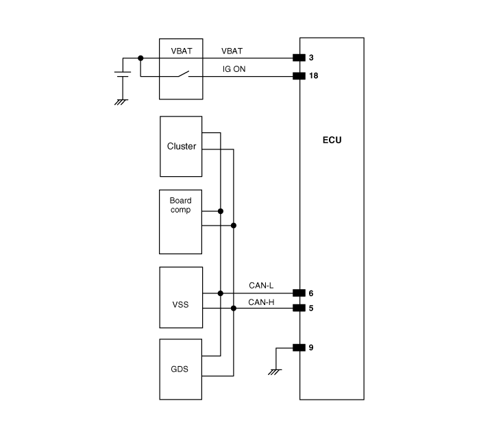
Номер контакта разъема

Номер контакта
Описание
Примечание
1
-

2
-

3
Клемма аккумулятора ЭБУ

4
-

5
CAN_High

6
CAN_Низкий

7
-

8
-

9
Земля

10
-

11
-

12
-

13
-

14
-

15
-

16
-

17
-

18
Зажигание включено

19
-

20
-


Описание и работа приемника TPMS

Описание Он автоматически ищет местоположение датчика и изучает новые датчики. Он использует информацию датчика, пройденное расстояние, нечеткий шум, состояние автоматического обучения, состояние аккумулятора автомобиля ...

Описание и работа приемника TPMS

Операция 1. Общие функции • Автоопределение/обучение выполняется только один раз за цикл зажигания. • В случае успешного завершения, идентификаторы 4 датчиков опорных колес вместе с соответствующими положениями опорных колес...

Дополнительная информация:

Kia Optima Hybrid (TF HEV) 2016-2020 Руководство по техническому обслуживанию: Процедуры ремонта двигателя сиденья с электроприводом


Осмотр двигателя сиденья с электроприводом 1. Отсоедините разъемы каждого двигателя. A : Двигатель передней высоты B : Двигатель скольжения C : Двигатель задней высоты D : Двигатель наклона E : Двигатель пиломатериала 2. Подключив аккумулятор непосредственно к клеммам двигателя, проверьте плавность работы двигателей. 3. Поменяйте местами соединения...

Kia Optima Hybrid (TF HEV) 2016-2020 Руководство по техническому обслуживанию: Датчик бокового удара (SIS) Процедуры ремонта


Снятие Датчик бокового удара давления     • Снятие подушки безопасности должно выполняться в соответствии с мерами предосторожности/процедурами, описанными ранее. • Перед отсоединением разъема(ов) датчика бокового удара отсоедините разъем(ы) боковой подушки безопасности. • Не включайте зажигание и...