Kia Forte: Электрика сидений/Подогрев сидений

Киа Kia Forte 2019-2023 (БД) Руководство по ремонту / Электрическая система кузова / Сиденье электрическое / Блок обогрева сиденья

Компоненты и расположение компонентов
Компоненты
Подогрев переднего сиденья

1. Блок обогрева переднего сиденья
2. Фронтальный тепловентилятор
3. Обогрев спинки переднего сиденья.
4. Подогрев подушки переднего сиденья.

Подогрев заднего сиденья

1. Блок обогрева заднего сиденья
2. Подогрев подушки заднего сиденья.

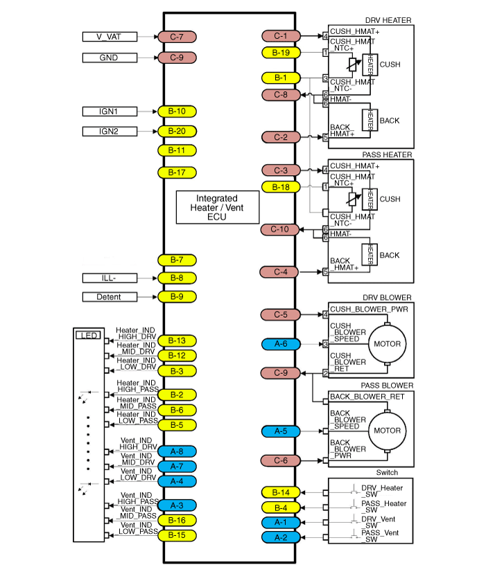
Принципиальные диаграммы
Принципиальная электрическая схема
Переднее сиденье

Нет.
Соединитель А
1
Батарея (+)
2
Батарея (+)
3
Обогрев правого сиденья (+)
4
Индикатор подогрева правого сиденья (Низкий)
5
Индикатор подогрева правого сиденья (средний)
6
Индикатор обогревателя правого сиденья (высокий)
7
Правое сиденье NTC (+)
8
-
9
Выключатель подогрева правого сиденья
10
-
11
РН НТК (-)
12
Обогрев правого сиденья (-)
13
Земля
14
IGN1
15
IGN2
16
Подогрев левого сиденья (+)
17
Индикатор подогрева левого сиденья (Низкий)
18
Индикатор подогрева левого сиденья (средний)
19
Индикатор обогрева левого сиденья (высокий)
20
Левое сиденье NTC (+)
21
-
22
Выключатель обогрева левого сиденья
23
фиксатор
24
Левое сиденье NTC (-)
25
Подогрев левого сиденья (-)
26
Земля

[Вентиляционная установка]

Нет.
Соединитель А
Соединитель Б
Соединитель С
1
Переключатель вентиляции левого сиденья
НТК (-)
Мощность обогрева подушки левого сиденья
2
Выключатель вентиляции правого сиденья
Индикатор обогревателя правого сиденья (высокий)
Мощность обогрева спинки левого сиденья
3
Индикатор вентиляции правого сиденья (высокий)
Индикатор подогрева левого сиденья (Низкий)
Мощность нагревателя подушки правого сиденья
4
Индикатор вентиляции левого сиденья (Низкий)
Выключатель подогрева правого сиденья
Мощность обогрева спинки правого сиденья
5
Скорость вентилятора правого сиденья
Индикатор подогрева правого сиденья (Низкий)
Мощность вентилятора левого сиденья
6
Скорость вентилятора левого сиденья
Индикатор подогрева правого сиденья (средний)
Мощность вентилятора правого сиденья
7
Индикатор вентиляции левого сиденья (средний)
-
Батарея (+)
8
Индикатор вентиляции левого сиденья (высокий)
Освещение (-)
Масса обогревателя левого сиденья
9

фиксатор
Земля
10
Блок вентиляции/обогрева_IGN 1
Масса обогревателя правого сиденья
11
-

12
Индикатор подогрева левого сиденья (средний)
13
Индикатор обогрева левого сиденья (высокий)
14
Выключатель обогрева левого сиденья
15
Индикатор вентиляции правого сиденья (Низкий)
16
Индикатор вентиляции правого сиденья (средний)
17
-
18
Правое сиденье NTC (+)
19
Левое сиденье NTC (+)
20
Блок вентиляции/обогрева_IGN 2

[Задний обогреватель]

Нет.
Соединитель А
1
Батарея (+)
2
Батарея (+)
3
Обогрев правого сиденья (+)
4
Индикатор подогрева правого сиденья (Низкий)
5
-
6
Индикатор обогревателя правого сиденья (высокий)
7
Правое сиденье NTC (+)
8
-
9
Выключатель подогрева правого сиденья
10
-
11
РН НТК (-)
12
Масса обогревателя правого сиденья
13
Земля
14
IGN1
15
IGN2
16
Мощность обогревателя левого сиденья
17
Индикатор подогрева левого сиденья (Низкий)
18
-
19
Индикатор обогрева левого сиденья (высокий)
20
Левое сиденье NTC (+)
21
-
22
Выключатель обогрева левого сиденья
23
фиксатор
24
Левое сиденье NTC (-)
25
Масса обогревателя левого сиденья
26
Земля

Схематические диаграммы

Переднее сиденье

[Нагреватель]

[Вентиляционная установка]

Задний обогреватель

Процедуры ремонта
осмотр

Подогрев сиденья водителя/пассажира

1.

Проверьте непрерывность и измерьте сопротивление между клеммами.

Стандартное значение

Водитель / пассажир (подушка): 2,98 Ом ± 10% / 22°C

Водитель / пассажир (сзади): 3,80 Ом ± 10% / 22°C

Водитель / пассажир (подушка + спинка): 1,67 Ом ± 10% / 22°C

Нет.
Обогреватель
Вентиляция
1
-
НТК (+)
2
-
-
3
Мощность нагревателя
НТК (-)
4
НТК (+)
Мощность нагревателя подушки
5
НТК (-)
Мощность заднего нагревателя
6
Земля
Земля

Подогрев заднего сиденья

1.

Проверьте целостность цепи и измерьте сопротивление между клеммами Нет 1 и № 4.

Стандартное значение: 3,74 Ом ± 10%/22°C

Удаление

Блок обогрева сиденья водителя/пассажира

1.

Снимите подушку пассажирского сиденья.

(См. Кузов — «Чехол подушки переднего сиденья»)

2.

Снимите крышку (А) после ослабления болтов.

3.

Снимите блок отопителя (В), ослабив винты после отсоединения. разъем (А).

Блок обогрева заднего сиденья

1.

Снимите подушку заднего сиденья.

(См. Кузов — «Чехол подушки заднего сиденья»)

2.

Снимите блок обогревателя заднего сиденья (В), предварительно отсоединив разъем. (А).

Монтаж
1.

Установите в порядке, обратном снятию.

Сиденье электрическое
...
Выключатель обогрева сиденья
Компоненты и расположение компонентов Расположение компонентов Сиденье водителя/пассажира 1. Выключатель обогрева сиденья водителя 2. Выключатель обогрева пассажирского сиденья Задний ...
Дополнительная информация:

Kia Forte 2019-2023 (BD) Руководство по техническому обслуживанию: Сдержанность


Общие сведения о безопасности и предостережения Меры предосторожности Общие меры предосторожности Пожалуйста, внимательно прочтите следующие меры предосторожности, прежде чем использовать подушку безопасности. системная служба. Соблюдайте инструкции, описанные в данном руководстве, иначе подушки безопасности могут случайно развернуть и вызвать д...

Kia Forte 2019-2023 (BD) Руководство по техническому обслуживанию: Лампа указателя поворота


Процедуры ремонта Удаление Передний указатель поворота 1. Отсоедините отрицательную (-) клемму аккумуляторной батареи. 2. Снимите передний бампер в сборе. (См. Кузов — «Передний бампер в сборе») 3. Снимаем передний поворотник...