Kia Forte: Выключатель обогрева сидений/блок вентиляции сидений

Киа Kia Forte 2019-2023 (БД) Руководство по ремонту / Электрическая система кузова / Выключатель обогрева сиденья / Сиденье с вентиляцией

Компоненты и расположение компонентов
Компоненты

1. Вентилятор
2. Сиденье с вентиляцией (пассажирское только сиденье)

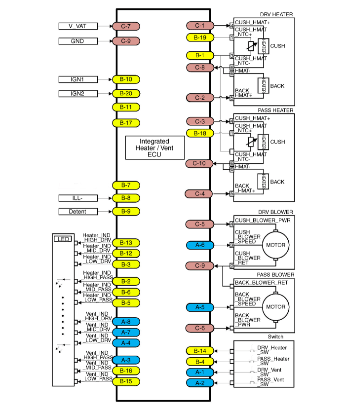
Принципиальные диаграммы
Разъем и функция терминала

Нет.
Соединитель А
Соединитель Б
Соединитель С
1
Переключатель вентиляции левого сиденья
НТК (-)
Мощность обогрева подушки левого сиденья
2
Выключатель вентиляции правого сиденья
Индикатор обогревателя правого сиденья (высокий)
Мощность обогрева спинки левого сиденья
3
Индикатор вентиляции правого сиденья (высокий)
Индикатор подогрева левого сиденья (Низкий)
Мощность нагревателя подушки правого сиденья
4
Индикатор вентиляции левого сиденья (Низкий)
Выключатель подогрева правого сиденья
Мощность обогрева спинки правого сиденья
5
Скорость вентилятора правого сиденья
Индикатор подогрева правого сиденья (Низкий)
Мощность вентилятора левого сиденья
6
Скорость вентилятора левого сиденья
Индикатор подогрева правого сиденья (средний)
Мощность вентилятора правого сиденья
7
Индикатор вентиляции левого сиденья (средний)
-
Батарея (+)
8
Индикатор вентиляции левого сиденья (высокий)
Освещение (-)
Масса обогревателя левого сиденья
9

фиксатор
Земля
10
Блок вентиляции/обогрева_IGN 1
Масса обогревателя правого сиденья
11
-

12
Индикатор подогрева левого сиденья (средний)
13
Индикатор обогрева левого сиденья (высокий)
14
Выключатель обогрева левого сиденья
15
Индикатор вентиляции правого сиденья (Низкий)
16
Индикатор вентиляции правого сиденья (средний)
17
-
18
Правое сиденье NTC (+)
19
Левое сиденье NTC (+)
20
Блок вентиляции/обогрева_IGN 2

Принципиальная электрическая схема

Процедуры ремонта
осмотр

Вентилируемое сиденье состоит из трех блоков: вентилируемого блока сиденья для управления, переключатель для входа и вентилятор для выхода.

1.

Вы можете войти в режим диагностики, включив кнопку подогрева сиденья.

2.

Вы можете войти в режим диагностики, обратившись к следующему описанию.

3.

Нажмите переключатель нагревательной проволоки, как показано ниже.

(1)

Нажмите и удерживайте переключатель нагревательной проволоки не менее 3 секунд.

(2)

Отпустите переключатель на 3 секунды или меньше, затем нажмите и удерживайте его. снова на 1,5 - 3 секунды.

(3)

Отпустите переключатель на 3 секунды или меньше, затем нажмите и удерживайте его. снова в течение 3 секунд или более.

4.

После входа в режим диагностики проверьте состояние светодиода, чтобы определить Ошибка.

[Обогреватель]

Индикатор отказа
Элементы отказа
Сведения об отказе
Низкий: мигание
Середина: мигание
Высокий : ВКЛ.
Обнаружение низкого напряжения
- IGN 1 Power 8,5 В или ниже
Обнаружение перенапряжения
- IGN 1 Power 16,5 В или выше
Низкий : ВЫКЛ.
Середина: мигание
Высокий : ВКЛ.
Предохранитель (короткий)
- Отключение предохранителя IGN2
Низкий : ВЫКЛ.
Середина : ВКЛ.
Высокий: мигание
NTC/НАГРЕВАТЕЛЬНЫЙ МАТ (разъединитель)
- Отказ элемента NTC
- Отключение подушки/заднего нагревательного мата
- Отключение проводки NTC (+)
- NTC (-) отключение проводки
- Обрыв проводки отопителя (+)
- Обрыв проводки отопителя (-)
Низкий: мигание
Середина : ВКЛ.
Высокий : ВЫКЛ.
NTC/НАГРЕВАТЕЛЬНЫЙ КОВРИК (короткий)
- Короткое замыкание между клеммой разъема контроллера и нагревателем
- Короткое замыкание в проводке NTC (+) системы отопителя
- Короткое замыкание в проводке NTC (-) системы отопителя
- Короткое замыкание в проводке отопителя системы отопителя (+)
- Короткое замыкание в проводке отопителя системы отопителя (-)
Низкий: мигание
Середина : ВКЛ.
Высокий: мигание
Целевая температура не достигнута
- Целевая температура не достигается в течение 40 минут

[Вентиляционная установка]

Индикатор отказа
Элементы отказа
Сведения об отказе
Низкий : ВКЛ.
Середина: мигание
Высокий : ВКЛ.
Короткое замыкание линии питания вентилятора вентиляции
- Короткое замыкание линии питания/массы вентилятора вентиляции
- Короткое замыкание линии питания вентилятора / В (+)
Низкий : ВКЛ.
Середина: ВЫКЛ.
Высокий: мигание
Отключение питания вентилятора
Отключение сигнала скорости вентилятора вентиляции
- Отключение питания вентилятора вентиляции
- Отключение вентиляции (GND)
- Отключение сигнала скорости вентилятора вентиляции
Низкий: мигание
Середина: мигание
Высокий : ВЫКЛ.
Короткое замыкание сигнала скорости вентилятора вентиляции
- Короткое замыкание линии сигнала скорости вентилятора вентиляции/питания
- Короткое замыкание сигнала скорости вентилятора вентиляции / GND
- Короткое замыкание сигнала скорости вентилятора вентиляции / оборотов вентилятора сигнал
Низкий : ВЫКЛ.
Середина: мигание
Высокий: мигание
Отключение или отсутствие разъема сигнала оборотов вентилятора вентиляции
- Отключение или отсутствие разъема сигнала оборотов вентилятора вентиляции
Низкий: мигание
Середина: ВЫКЛ.
Высокий: мигание
Короткое замыкание сигнала оборотов вентилятора вентиляции
- Короткое замыкание линии сигнала оборотов вентилятора / питания
- Короткое замыкание сигнала оборотов вентилятора вентиляции / GND

5.

Вы можете проверить неисправность, проверив мигание светодиода.

6.

Данные о неисправности записываются в память блоком сиденья с вентиляцией.

7.

Нажмите выключатель обогревателя сиденья со стороны пассажира и удерживайте не менее 5 секунд. и светодиод начнет мигать четыре раза и данные о сбое в памяти будет удален.

8.

Выключение зажигания приведет к завершению режима диагностики обогревателя сиденья.

9.

Вы можете проверить, правильно ли работает система обогрева сидений, повернув ЗАЖИГАНИЕ ВКЛЮЧЕНО. Если вы хотите проверить код ошибки, вы можете обратиться к процедуре из 2 выше.

Удаление

Сиденье с вентиляцией

1.

Снимите блок отопителя.

(См. раздел «Электрооборудование сиденья» — «Узел ненавистника сиденья»)

Вентиляция сиденья

1.

Отсоедините отрицательную (-) клемму аккумуляторной батареи.

2.

Снимите сиденье водителя/пассажира в сборе.

(См. Кузов — «Переднее сиденье в сборе»)

3.

Снимите вентилятор (C), ослабив винты и зажимы (B) после отсоединения. разъем (А).

Монтаж
1.

Установите в порядке, обратном снятию.

Выключатель обогрева сиденья
Компоненты и расположение компонентов Расположение компонентов Сиденье водителя/пассажира 1. Выключатель обогрева сиденья водителя 2. Выключатель обогрева пассажирского сиденья Задний ...
Система поддержки пиломатериалов
Процедуры ремонта осмотр 1. Снимите спинку переднего сиденья. (См. Кузов — «Крышка спинки переднего сиденья») 2. Когда заряд батареи исчерпан...
Дополнительная информация:

Kia Forte 2019-2023 (BD) Руководство по обслуживанию: Встроенный блок управления кузовным оборудованием (IBU)


Технические характеристики Технические характеристики Предметы Технические характеристики Номинальное напряжение 12 В постоянного тока Рабочее напряжение 9–16 В постоянного тока Рабочая Температура -40 - 176°F (-40 - 80°C) Д...

Kia Forte 2019-2023 (BD) Руководство по эксплуатации: Настройка скорости круиз-контроля


1. Нажмите кнопку CRUISE на рулевое колесо для поворота системы на. Загорится индикатор CRUISE. комбинация приборов загорится. 2. Разогнаться до нужной скорости, которая должна быть больше 30 км/ч (20 миль в час). 3. Переместите рычаг вниз (к SET-), и отпустить его по желанию...