Hyundai Tucson Automotive Service Manual: Поиск и устранение неисправностей
|
ПОИСК НЕИСПРАВНОСТЕЙ
БАЗА
|
ОСНОВНОЕ РУКОВОДСТВО ПО УСТРАНЕНИЮ НЕИСПРАВНОСТЕЙ
ФОРМА АНАЛИЗА ПРОБЛЕМЫ КЛИЕНТА
ОСНОВНАЯ ПРОЦЕДУРА КОНТРОЛЯ
|
ИЗМЕРЕНИЕ СОСТОЯНИЯ СОПРОТИВЛЕНИЯ
Электронные компоненты
|
Сопротивление, измеренное при высокой температуре после запуска автомобиля, может быть
высокий или низкий. Таким образом, все сопротивления должны измеряться при комнатной температуре.
(20°C, 68°F), если не указано иное.
|
•
|
Эталонное значение температуры окружающей среды во время
показание сопротивления (20°C, 68°F).
|
|
|
ПРОЦЕДУРА КОНТРОЛЯ В СЛУЧАЕ ПРОБЛЕМЫ
ПЕРИОДИЧЕСКИЙ
|
Иногда самая трудная часть устранения неполадок — это когда проблема
не появляется, но не появляется снова во время тестов. Например, проблема не появляется
только когда машина холодная, а не когда горячая. В этом случае
технический специалист должен тщательно составить «Лист анализа проблем клиента».
и воссоздать (имитировать) среду и условия, в которых транспортное средство
когда возникла проблема.
|
1.
|
Сотрите диагностический код неисправности (DTC).
|
|
2.
|
Проверьте соединение разъема и проверьте клеммы, чтобы
проверить на наличие неисправных соединений, ослабленных проводов,
деформированные, сломанные или подвергшиеся коррозии свечи. Затем проверьте, что разъемы
всегда правильно подключены.
|
|
3.
|
Слегка встряхните разъем и жгут проводов в вертикальном положении.
и горизонтально.
|
|
4.
|
Отремонтируйте или замените неисправный компонент.
|
|
5.
|
Убедитесь, что проблема исчезла во время дорожного испытания.
|
? МОДЕЛИРОВАНИЕ ВИБРАЦИИ
|
К.
|
Датчики и исполнительные механизмы
: слегка вибрируйте датчики, активаторы или реле
пальцем.
|
•
|
Слишком сильная вибрация может сломать датчики,
приводы или реле
|
|
|
|
б.
|
Разъемы и жгут проводов
: слегка встряхнуть разъем и жгут проводов в вертикальном положении,
затем горизонтально.
|
? МОДЕЛИРОВАНИЕ ТЕПЛА
|
К.
|
Компоненты нагрева, предположительно вызывающие неисправность, с
фен или другой источник тепла.
|
•
|
ЗАПРЕЩАЕТСЯ нагревать компоненты там, где они могут
быть поврежден.
|
|
•
|
НЕ нагревайте ECM напрямую.
|
|
|
? МОДЕЛИРОВАНИЕ РАСПЫЛЕНИЯ ВОДЫ
|
К.
|
Распыление воды на автомобиль имитирует дождливый день
или в условиях экстремальной влажности.
|
•
|
ЗАПРЕЩАЕТСЯ распылять воду непосредственно на отсек
двигатель или электронные компоненты.
|
|
|
? МОДЕЛИРОВАНИЕ ЭЛЕКТРИЧЕСКОЙ НАГРУЗКИ
|
К.
|
Активируйте все электрические системы, чтобы имитировать скачок напряжения (радио,
вентиляторы, фонари, обогреватель заднего стекла и т. д.).
|
ПРОЦЕДУРА ПРОВЕРКИ РАЗЪЕМА
|
1.
|
Обращение с коннектором
|
К.
|
Никогда не тяните за жгут проводов при отсоединении
соединители.
|
|
б.
|
При снятии разъема с замком нажмите или
потяните рычаг блокировки.
|
|
против.
|
Обратите внимание на щелчок при фиксации разъемов. Этот звук
показывает, что они заблокированы правильно.
|
|
д.
|
Когда тестовое устройство используется для проверки
для проверки целостности цепи или для измерения напряжения всегда вставляйте
щуп со стороны жгута проводов.
|
|
е.
|
Убедитесь, что клеммы разъема водонепроницаемы со стороны разъема. Со стороны обвязки доступ к водонепроницаемым разъемам невозможен.
|
•
|
Используйте тонкий провод, чтобы избежать повреждений
Терминал.
|
|
•
|
Будьте осторожны, чтобы не повредить клемму при
вставка щупа тестера.
|
|
|
|
|
2.
|
Контрольная точка коннектора
|
К.
|
Когда разъем подключен:
Удерживая разъем, проверьте соединение и фиксацию
осторожно.
|
|
б.
|
Когда разъем отключен:
Проверьте отсутствие клеммы, обжатую клемму или жилу провода
сломался, если слегка потянуть за жгут проводов.
Визуально проверьте на наличие ржавчины, загрязнения, деформации и изгиба.
|
|
против.
|
Проверьте состояние затяжки клеммы:
Вставьте запасную вилочную клемму в гнездовую, а затем проверьте условия затяжки клеммы.
|
|
д.
|
Слегка потяните за отдельные провода, чтобы убедиться, что
что каждый провод правильно подключен к клемме.
|
|
|
3.
|
Способ ремонта разъема
|
К.
|
Очистите места контакта с помощью пневматического пистолета.
и/или тряпка.
|
•
|
Никогда не используйте наждачную бумагу для полировки
точки контакта, в противном случае они рискуют быть
поврежден.
|
|
|
|
б.
|
В случае ненормального контактного давления замените
женский терминал.
|
|
ПРОЦЕДУРА ПРОВЕРКИ ЖГУТА ПРОВОДОВ
|
1.
|
Перед снятием жгута проводов проверьте положение жгута
проводку и обжим, чтобы правильно ее отремонтировать.
|
|
2.
|
Убедитесь, что жгут проводов не перекручен, не натянут и не ослаблен.
|
|
3.
|
Проверьте, не слишком ли высока температура жгута проводов.
|
|
4.
|
Проверьте, не вращается ли жгут проводов, не двигается и не вибрирует ли он относительно острого угла детали.
|
|
5.
|
Проверьте соединение между жгутом проводов и всеми компонентами.
установить.
|
|
6.
|
Если обшивка жгута проводов повреждена, закрепите, отремонтируйте
или заменить жгут.
|
ПОРЯДОК КОНТРОЛЯ ЭЛЕКТРИЧЕСКИХ ЦЕПЕЙ
|
? ПРОВЕРКА РАЗОМКНУТОЙ ЦЕПИ
|
|
1.
|
Процедуры открытого цикла
Если появляется обрыв цепи (как показано на [РИС. 1]), это может
быть обнаружен с помощью шага 2 (метод проверки непрерывности)
или шаг 3 (метод контроля напряжения), как показано ниже.
|
|
2.
|
Метод проверки непрерывности
|
•
|
При измерении сопротивления слегка встряхните
жгута проводов сверху вниз или с одной стороны к
другой.
|
|
|
Спецификация (сопротивление)
1? или менее > Нормальная цепь
1М? или больше > Разомкнутая цепь
|
|
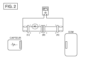
К.
|
Отсоедините разъемы (A) и (C) и измерьте сопротивление между этими двумя разъемами, как показано на [Рис. 2].
На [РИС.2.] сопротивление, измеренное на линиях 1 и
2 соответственно больше 1 М? и меньше 1?.
Линия 1 - это разомкнутая цепь (линия 2 в норме). Для
найти точную точку останова, контролировать подстроку
строку 1, как описано в следующем шаге.
|
|
б.
|
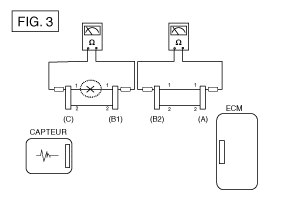
Отсоедините разъем (В) и измерьте сопротивление между
соединители (C) и (B1) и соединители (B2) и (A) как
указано на [Рис. 3].
В этом случае сопротивление, измеренное между разъемами (C)
и (B1) больше 1 M? и разомкнутая цепь находится между
клемму 1 разъема (C) и клемму 1 разъема (B1).
|
|
|
3.
|
Метод контроля напряжения
|
К.
|
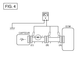
Для разъемов, которые все еще подключены, измерьте напряжение между
масса шасси и клемма 1 разъемов (A), (B) и
(C), как показано на [Рис. 4].
Измеренное напряжение каждого разъема составляет 5 В, 5 В и 0
В соответственно. Таким образом, разомкнутая цепь находится между
разъемы (С) и (В).
|
|
|
? ПРОВЕРКА КОРОТКОГО ЗАМЫКАНИЯ
|
|
1.
|
Метод проверки короткого замыкания на массу
|
•
|
Проверка непрерывности заземления шасси
|
В случае короткого замыкания на массу [РИС. 5], точка
сбой можно обнаружить, выполнив шаг 2 (метод управления
заземления шасси), как показано ниже.
|
|
2.
|
Метод проверки непрерывности (с заземлением шасси)
|
•
|
При измерении сопротивления слегка встряхните
жгута проводов сверху вниз или с одной стороны к
другой.
|
|
|
Спецификация (сопротивление)
1? или менее > Короткое замыкание на землю
1М? или больше > Нормальная цепь
|
|
К.
|
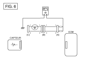
Отсоедините разъемы (A) и (C) и измерьте сопротивление между разъемом (A) и массой шасси, как показано на [Рис. 6].
Сопротивление, измеренное на линиях 1 и 2 этого примера, равно
соответственно меньше 1? и более 1 М?. Линия
1 — замыкание на массу (линия 2 —
нормальная цепь). Чтобы найти точную точку разрыва,
проверьте подстроку строки 1, как описано в шаге
следующий.
|
|
б.
|
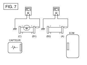
Отсоедините разъем (B) и измерьте сопротивление между разъемом (A) и массой шасси и (B1) и массой шасси, как показано на [Рис. 7].
Сопротивление, измеренное между разъемом (B1) и массой
шасси 1? или менее. Короткое замыкание на цепь
заземление находится между клеммой 1 разъема (C) и
вывод 1 разъема (B1).
|
|
|
? Испытание на падение напряжения
|
Этот тест проверяет падение напряжения на кабеле или через соединение.
или переключатель.
|
В.
|
Подключите положительный провод вольтметра к концу
провода рядом с аккумулятором (или со стороны разъема или переключателя).
|
|
Б.
|
Подсоедините отрицательную перемычку к другому концу провода.
(или другая сторона разъема или переключателя)
|
|
Д.
|
Вольтметр показывает разницу напряжений между двумя точками.
Разница или падение более 0,1 вольта (50 мВ в цепи)
5 В) может указывать на проблему. Проверить наличие в цепи
плохие соединения или грязные соединения.
|
ТАБЛИЦА ПОИСКА НЕИСПРАВНОСТЕЙ ПО СИМПТОМАМ
ОСНОВНОЙ СИМПТОМ
|
ДИАГНОСТИЧЕСКАЯ ПРОЦЕДУРА
|
ТАКЖЕ ПРОВЕРЬТЕ
|
Невозможно начать
(Двигатель не заводится)
|
|
1)
|
Проверьте батарею.
(См. Электрическая система двигателя — «Аккумуляторная батарея».)
|
|
2)
|
Протестируйте стартер.
(См. Электрическая система двигателя — «Стартер».)
|
|
3)
|
Имеет переключатель блокировки (A/T) или переключатель стартера
сцепление (М/Т)
|
|
|
Невозможно начать
(неполное сгорание)
|
|
1)
|
Проверьте батарею.
(См. Электрическая система двигателя — «Аккумуляторная батарея».)
|
|
2)
|
Проверьте давление топлива
(См. Топливная система - "Проверка
давление топлива»).
|
|
3)
|
Проверьте цепь зажигания.
(См. Электрическая система двигателя — «Система зажигания».)
|
|
4)
|
Диагностика иммобилайзера.
(См. Электрическая система кузова — «Электрическая система
иммобилайзер»).
(Если мигает индикатор иммобилайзера)
|
|
|
•
|
Утечки всасываемого воздуха
|
|
•
|
Ремень ГРМ сместился или порвался
|
|
Трудность запуска
|
|
1)
|
Проверьте батарею.
(См. Электрическая система двигателя — «Аккумуляторная батарея».)
|
|
2)
|
Проверьте давление топлива
(См. Топливная система - "Проверка
давление топлива»).
|
|
3)
|
Проверьте датчик и цепь ECT (проверьте DTC)
|
|
4)
|
Проверьте цепь зажигания.
(См. Электрическая система двигателя — «Система зажигания».)
|
|
|
•
|
Утечки всасываемого воздуха
|
|
Плохой холостой ход
(Неравномерная, нестабильная или неправильная скорость холостого хода)
|
|
1)
|
Проверьте давление топлива.
(См. Топливная система - "Проверка
давление топлива»).
|
|
2)
|
Проверьте инжектор.
(См. Система управления двигателем — «Инжектор».)
|
|
3)
|
Проверить коррекцию длинной подачи топлива
срок и краткосрочный
(См. ПОТОК ДАННЫХ КЛИЕНТА)
|
|
4)
|
Проверьте цепь управления холостым ходом (проверьте DTC)
|
|
5)
|
Проверить и проверить корпус дроссельной заслонки
|
|
6)
|
Проверьте датчик и цепь ECT (проверьте DTC)
|
|
|
•
|
Утечки всасываемого воздуха
|
|
ГЛОХАЕТ ДВИГАТЕЛЬ
|
|
1)
|
Проверьте батарею.
(См. Электрическая система двигателя — «Аккумуляторная батарея».)
|
|
2)
|
Проверьте давление топлива.
(См. Топливная система - "Проверка
давление топлива»).
|
|
3)
|
Проверьте цепь управления холостым ходом (проверьте DTC)
|
|
4)
|
Проверьте цепь зажигания.
(См. Электрическая система двигателя — «Система зажигания».)
|
|
5)
|
Проверьте цепь CKPS (Проверьте DTC)
|
|
|
•
|
Утечки всасываемого воздуха
|
|
Плохое вождение
( БАЛАНС)
|
|
1)
|
Проверьте давление топлива.
(См. Топливная система - "Проверка
давление топлива»).
|
|
2)
|
Проверить и проверить корпус дроссельной заслонки
|
|
3)
|
Проверьте цепь зажигания.
(См. Электрическая система двигателя — «Система зажигания».)
|
|
4)
|
Проверьте датчик и цепь ECT (проверьте DTC)
|
|
5)
|
Проверьте, не забита ли выхлопная система.
(См. Механическая система двигателя — «Коллектор
выхлоп")
|
|
6)
|
Контролируйте долгосрочную и краткосрочную коррекцию подачи топлива
срок (см. ПОТОК ДАННЫХ КЛИЕНТА)
|
|
|
•
|
Утечки всасываемого воздуха
|
|
Стук
|
|
1)
|
Проверьте давление топлива.
(См. Топливная система - "Проверка
давление топлива»).
|
|
2)
|
Проверьте охлаждающую жидкость.
(См. Механическая система двигателя — «Радиатор».)
|
|
3)
|
Проверьте радиатор и электрический вентилятор системы охлаждения.
(См. Механическая система двигателя — «Радиатор».)
|
|
4)
|
Проверьте свечи зажигания.
(См. Электрическая система двигателя — «Система зажигания».)
|
|
|
плохая экономия топлива
|
|
1)
|
Следите за манерой вождения клиента
Постоянно включен кондиционер или режим разморозки
он работает?
Давление в шинах правильное?
· Не перевозит ли автомобиль чрезмерно тяжелый груз?
?
Ускорение слишком большое, слишком частое?
|
|
2)
|
Проверьте давление топлива.
(См. Топливная система - "Проверка
давление топлива»).
|
|
3)
|
Проверьте инжектор.
(См. Система управления двигателем — «Инжектор».)
|
|
4)
|
Проверьте, не забита ли выхлопная система
|
|
5)
|
Проверьте датчик ECT и цепь
|
|
|
•
|
Утечки всасываемого воздуха
|
|
Сложность заправки
(перелив во время заправки)
|
|
1)
|
Проверить трубку/шланг подачи топлива
· Раздавливает, перекручивает или забивает?
Шланг подачи порвался
|
|
2)
|
Проверить сапун паров топливного бака
расположен между адсорбером паров топлива и
воздушный фильтр
|
|
3)
|
Проверьте адсорбер улавливателя паров топлива
|
|
|
•
|
Неисправность бензинового пистолета на заправке
(если эта проблема возникает на конкретной СТО во время
запасы)
|
|
Технические характеристики
Топливная система
Элемент
Спецификация
Топливный бак
Способность
...
Другие материалы:
Предохранители
Электросистема автомобиля защищена от электрических перегрузок.
по предохранителям.
Этот автомобиль имеет 2 (или 3) панели предохранителей: одна расположена в подлокотнике.
со стороны водителя и один или два других, расположенных в моторном отсеке, рядом с
бить ...
Чтобы установить скорость регулятора
¦ Тип А
¦ B-тип
1. Нажмите кнопку КРУИЗ/
рулевое колесо, чтобы активировать систему. Загорается сигнальная лампа CRUISE.
2. Разгонитесь до желаемой скорости, которая должна быть выше 30 км/ч (20 миль/ч).
Информация - механическая коробка передач
Что касается автомобилей с...