Hyundai Tucson manuels

Технический обзор Hyundai Tucson Automotive: INTERR. ЭЛЕКТРИЧЕСКОЕ ЗЕРКАЛО ДВЕРИ

Компоненты и расположение компонентов

КОМПОНЕНТЫ

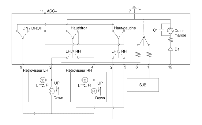
Принципиальные диаграммы

Принципиальная электрическая схема
Электрический переключатель зеркал убирающийся

ИНТЕР. ЭЛЕКТРИЧЕСКОЕ ЗЕРКАЛО

Процедуры ремонта

Контроль
Переключатель стеклоподъемников
1.
Отсоедините отрицательную (-) клемму аккумуляторной батареи.
2.
Снимите обивку двери водителя.
(См. Кузов — «Облицовка передней двери»)
3.
Отсоедините разъем переключателя зеркал с электроприводом от обшивка двери.

4.
Проверьте целостность цепи между клеммами в каждом положении переключателя. как показано ниже.
[Электрический выключатель зеркала]

[Переключатель зеркала с электроприводом]

ДЕПОЗИТ
Переключатель стеклоподъемника водителя
1.
Отсоедините отрицательную (-) клемму аккумуляторной батареи.
2.
Снимите обшивку передней двери водителя.
(См. Кузов — «Облицовка передней двери»)
3.
Ослабьте фиксирующие винты.

4.
Снимите подлокотник с обивки двери (А).

5.
Снимите узел переключателя стеклоподъемника (А).

6.
Ослабьте крепежные винты, затем снимите переключатель стеклоподъемника. электрический (А).

СРЕДСТВО
1.
Установите переключатель электрического стеклоподъемника.
2.
Установите обшивку передней двери после подключения разъема.
3.
Подсоедините отрицательную (-) клемму аккумуляторной батареи.
Компоненты и расположение компонентов
РАСПОЛОЖЕНИЕ КОМПОНЕНТОВ 1. Электрозеркало 2. Электрический переключатель зеркал. 3. Переключатель зеркала электрический выдвижной ...

Электропривод наружного зеркала заднего вида
Компоненты и расположение компонентов КОМПОНЕНТЫ 1. Индикатор BSD 2. Боковой индикатор 3. Нижняя лампа подсветки пол Процедуры ...
Другие материалы:

рывок
Пуск от прыжка может быть опасен, если он будет выполнен неправильно. Следите за началом прыжка процедуру в этом разделе, чтобы избежать серьезных травмы или повреждения вашего автомобиля. Если в сомнения в том, как правильно начать ваш автомобиль, мы настоятельно рекомендуем что у вас есть специалист по обслуживанию или эвакуатор сделай это...

Батарея
ПРЕДУПРЕЖДЕНИЕ Во избежание СЕРЬЕЗНЫХ ТРАВМ или СМЕРТИ вам или окружающим, всегда следуйте эти меры предосторожности при работе вблизи или обращение с аккумулятором: Если кислота попала в глаза, промойте глаза чистой водой не менее 15 минут и получите немедленную медицинскую помощь внимание. Если кислота попала на кожу, эт...