Hyundai i-20 manuels

Hyundai i20 (GB) 2014-2023 Automotive Technical Review: INTER. POWER MIRROR Принципиальные схемы

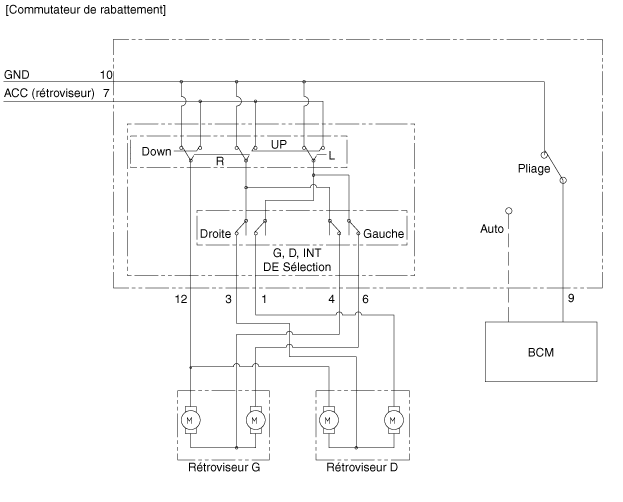
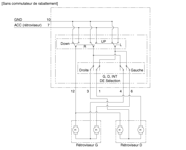
Принципиальная электрическая схема

Компоненты и расположение компонентов
КОМПОНЕНТЫ 1. Электрозеркало 2. Переключатель зеркала электрический ...

ВНУТР. POWER MIRROR Процедуры ремонта
Контроль 1. Проверьте каждое положение переключателя, чтобы убедиться, что цепь не разомкнут между клеммами в соответствии с таблицей ниже. ...
Другие материалы:

УЗЕЛ РЕГУЛЯТОРА ТЕМПЕРАТУРЫ ВОДЫ Компоненты и расположение компонентов
КОМПОНЕНТЫ 1. Подключение воды 2. Прокладка 3. Корпус термостата 4. Резиновая прокладка корпуса термостата. 5. Датчик температуры охлаждающая жидкость двигателя 6. Уплотнительное кольцо крышки термостата 7. ...

Компоненты привода впуска и расположение компонентов
расположение компонента 1. Активатор приема ...