Hyundai Genesis: общая информация/устранение неполадок

Основные способы устранения неполадок
Основное руководство по устранению неполадок

Лист анализа проблем клиентов

Основная процедура проверки
Условия измерения сопротивления электронных частей
Сопротивление, измеренное при высокой температуре после запуска автомобиль может быть высоким или низким. Таким образом, все сопротивления должны быть измерены на температура окружающей среды (20°C, 68°F), если не указано иное.
Измеренное сопротивление при температурах, отличных от температуры окружающей среды (20°C, 68°F), является эталонным значением.
Периодическая процедура проверки проблем
С точки зрения устранения неполадок наиболее сложным случаем является симптом, вызвавший проблемы, не может быть смоделирован во время тестирования. Для Например, симптом появляется, если автомобиль холодный, но не появляется, если он Теплый. В этом случае специалист по обслуживанию должен понимать «Лист анализа проблем клиента» и воспроизведите среду и состояние, в котором транспортное средство показало симптом.
1.
Сбросьте диагностический код неисправности (DTC).
2.
Осмотрите разъем и проверьте клемму на наличие плохой соединений, незакрепленных проводов и погнутых, сломанных или корродированных контактов. И проверьте надежно ли закреплены разъемы.

3.
Слегка покачать разъем и жгут проводов вверх-вниз или из стороны в сторону.
4.
Отремонтируйте или замените проблемный компонент.
5.
Убедитесь, что симптом исчез после выполнения дорожного испытания.
? Моделирование вибрации
1)
Датчики и приводы
: Слегка потрясите датчики, приводы или реле вручную.
Сильная вибрация может привести к поломке датчиков, приводов или реле.
2)
Разъемы и жгут
: Слегка покачать разъем и жгут проводов вверх-вниз или из стороны в сторону.
? Моделирование тепла
1)
Нагрейте компоненты, предположительно вызывающие неисправность, с помощью фена или другого источника тепла.
НЕ нагревайте компоненты до такой степени, что они могут быть повреждены.
НЕ нагревайте ECM напрямую.
? Имитация разбрызгивания воды
1)
С помощью фена или других устройств нагрейте компоненты, предположительно являющиеся причиной неисправности.
ЗАПРЕЩАЕТСЯ брызгать водой непосредственно в моторный отсек или электронные компоненты.
? Моделирование электрической нагрузки
1)
Включите все электрические системы, чтобы имитировать чрезмерные электрические нагрузки (радио, вентиляторы, освещение, обогреватель заднего стекла и т. д.).
Процедура проверки разъема
1.
Обработка коннектора
А.
При отсоединении разъемов тяните за разъем, а не за жгут проводов.

Б.
При снятии разъема с замком нажмите или потяните запирающий рычаг.

С.
При подключении разъемов проверьте, не щелкает ли слышен звук, чтобы убедиться, что разъемы надежно подключены.

Д.
Когда тестер используется для проверки непрерывности или измерения напряжения, всегда вставляйте тестовый щуп со стороны жгута проводов.

Э.
Проверьте водонепроницаемые клеммы разъема со стороны разъема. Доступ к водонепроницаемым разъемам со стороны жгута невозможен.

Используйте тонкую проволоку, чтобы не повредить клемму.
Не повредите клемму при вставке провода тестера.
2.
Контрольная точка для коннектора
А.
Пока разъем подключен:
Удерживая разъем, проверьте состояние соединения и эффективность блокировки.
Б.
Когда разъем отключен:
Проверьте отсутствующую клемму, обжатую клемму или оборванный сердечник, слегка потянув жгут проводов.
Визуально проверьте на наличие ржавчины, загрязнения, деформации и провисания.
С.
Проверьте состояние затяжки клемм:
Вставьте запасную вилочную клемму в гнездовую, а затем проверьте условия затяжки клеммы.
Д.
Слегка потяните за отдельные провода, чтобы убедиться, что каждый провод закреплен в клемме.

3.
Способ ремонта клеммы разъема
А.
Очистите контактные точки с помощью пневматического пистолета и/или хлопчатобумажной салфетки.
Никогда не используйте наждачную бумагу при полировке точек контакта, иначе можно повредить точку контакта.
Б.
В случае аномального контактного давления замените гнездовую клемму.
Процедура проверки жгута проводов
1.
Перед снятием жгута проводов проверьте положение и обжатие жгута проводов, чтобы правильно его восстановить.
2.
Проверьте, не перекручен ли жгут проводов, не провис или не ослаблен ли он.
3.
Проверьте, не слишком ли высока температура жгута проводов.
4.
Проверьте, не вращается ли жгут проводов, не движется и не вибрирует ли он относительно острого края детали.
5.
Проверьте соединение между жгутом проводов и любой установленной деталью.
6.
Проверьте, не повреждено ли покрытие жгута проводов.
Процедура проверки электрической цепи
? Проверьте открытую цепь
1.
Процедуры для открытого цикла
А.
Проверка непрерывности
Б.
Проверка напряжения
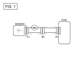
Если происходит обрыв цепи (как показано на [РИС. 1]), это может быть можно найти, выполнив шаг 2 (метод проверки непрерывности) или шаг 3 (напряжение Метод проверки), как показано ниже.

2.
Метод проверки непрерывности
При измерении сопротивления слегка потрясите жгут проводов вверх-вниз или из стороны в сторону.

Спецификация (сопротивление)
1? или меньше > Нормальная цепь
1М? или выше > Разомкнутая цепь

А.
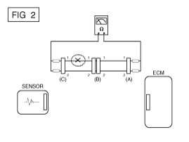
Отсоедините разъемы (A), (C) и измерьте сопротивление между разъемами (A) и (C), как показано на [РИС. 2].
Если измеренное сопротивление линий 1 и 2 выше 1 МОм ? и 1 ? соответственно на [фиг. 2], линия 1 — обрыв (строка 2 нормальная). Чтобы найти точную точку останова, проверьте подстроку строки 1 (следующий шаг).

Б.
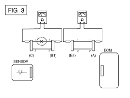
Отсоедините разъем (B) и измерьте сопротивление между разъемом (C) и (B1), а также между (B2) и (A), как показано на [РИС. 3].
Если измеренное сопротивление между разъемом (C) и (B1) 1М ? или выше, а сопротивление между (B2) и (A) равно 1 Ом. или нижний, линия 1 разъема (C) и линия 1 разъема (B1) разомкнуты схемы.

3.
Метод проверки напряжения
А.
Когда каждый разъем все еще подключен, измерьте напряжение между массой шасси и клеммой 1 каждого разъема (A), (B) и (С), как показано на [ФИГ. 4].
Измеренное напряжение каждого разъема составляет 5 В, 5 В и 0 В соответственно. Таким образом, разомкнута цепь между разъемом (C) и (B).

? Проверьте короткое замыкание
1.
Метод проверки короткого замыкания на массу
А.
Проверка непрерывности с заземлением шасси
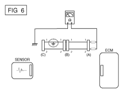
Если происходит замыкание на землю, как показано на [РИС. 5], точку разрыва можно найти, выполнив шаг 2 (метод проверки непрерывности). с заземлением шасси), как показано ниже.

2.
Метод проверки непрерывности (с заземлением шасси)
Слегка встряхните жгут проводов вверх-вниз или из стороны в сторону при измерении сопротивления.

Спецификация (сопротивление)
1? или меньше > Короткое замыкание на массу
1М? или выше > Обычный контур

А.
Отсоедините разъемы (A), (C) и измерьте сопротивление между разъемом (A) и заземлением шасси, как показано на [РИС. 6].
Измеренное сопротивление линий 1 и 2 в этом примере равно ниже 1? и выше 1М? соответственно. В частности, короткий к цепи заземления - это линия 1 (линия 2 в норме). Чтобы найти точную сломанную точку, проверьте подстроку строки 1, как описано в следующем шаге.

Б.
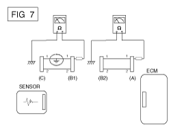
Отсоедините разъем (В) и измерьте сопротивление между разъем (A) и заземление шасси, а также между (B1) и заземлением шасси, как показано на [РИС. 7].
Измеренное сопротивление между разъемом (B1) и шасси земля 1? или менее. Короткое замыкание на массу между клеммой 1 разъема (C) и клемму 1 разъема (B1).

? Тестирование на падение напряжения
Этот тест проверяет падение напряжения на проводе, через соединение или переключатель.
1)
Подсоедините положительный провод вольтметра к концу провода (или к стороне разъема или переключателя), ближайшей к аккумулятору.
2)
Подключите отрицательный провод к другому концу провода. (или другая сторона разъема или переключателя)
3)
Управляйте цепью.
4)
Вольтметр покажет разницу в напряжении между две точки. Разница или падение более чем на 0,1 В (50 мВ в 5 В). цепи) может указывать на проблему. Проверьте цепь на наличие грязи и свободные соединения.

Симптом Таблица руководства по поиску и устранению неисправностей
Основной симптом
Диагностическая процедура
Также проверьте
Невозможно начать
(Двигатель не крутится)
1.
Проверьте батарею.
(См. Электрическая система двигателя — «Аккумулятор»)
2.
Протестируйте стартер.
(См. Электрическая система двигателя — «Стартер»)
3.
Выключатель блокировки (A/T) или пусковой выключатель сцепления (M/T)

Невозможно начать
(неполное сгорание)
1.
Проверьте батарею.
(См. Электрическая система двигателя — «Аккумулятор»)
2.
Проверьте давление топлива.
(См. Система подачи топлива – Процедуры ремонта – «Проверка давления топлива»)
3.
Проверьте цепь зажигания.
(См. Электрическая система двигателя — «Система зажигания»)
4.
Устранение неполадок системы иммобилайзера.
(См. Электрическая система кузова — «Система иммобилайзера»)
(В случае мигания лампы иммобилайзера)
код неисправности
Низкая компрессия
Утечки всасываемого воздуха
Проскальзывающий или порвавшийся ремень ГРМ
Загрязненное топливо
Трудно начать
1.
Проверьте батарею.
(См. Электрическая система двигателя — «Аккумулятор»)
2.
Проверьте давление топлива.
(См. Система подачи топлива – Процедуры ремонта – «Проверка давления топлива»)
3.
Проверьте датчик и цепь ECT (проверьте DTC)
4.
Проверьте цепь зажигания.
(См. Электрическая система двигателя — «Система зажигания»)
код неисправности
Низкая компрессия
Утечки всасываемого воздуха
Загрязненное топливо
Слабая искра зажигания
Плохой холостой ход
(Грубый, нестабильный или неправильный холостой ход)
1.
Проверьте давление топлива.
(См. Система подачи топлива – Процедуры ремонта – «Проверка давления топлива»)
2.
Проверьте инжектор.
(См. Система управления двигателем — «Инжектор»)
3.
Проверьте долгосрочную коррекцию подачи топлива и краткосрочную коррекцию подачи топлива.
(См. ПОТОК ДАННЫХ КЛИЕНТА)
4.
Проверьте цепь управления холостым ходом (проверьте DTC).
5.
Осмотрите и проверьте корпус дроссельной заслонки
6.
Проверьте датчик и цепь ECT (проверьте DTC)
код неисправности
Низкая компрессия
Утечки всасываемого воздуха
Загрязненное топливо
Слабая искра зажигания
Двигатель глохнет
1.
Проверьте батарею.
(См. Электрическая система двигателя — «Аккумулятор»)
2.
Проверьте давление топлива.
(См. Система подачи топлива – Процедуры ремонта – «Проверка давления топлива»)
3.
Проверьте цепь управления холостым ходом (проверьте DTC).
4.
Проверьте цепь зажигания.
(См. Электрическая система двигателя — «Система зажигания»)
5.
Проверьте цепь CKPS (проверьте DTC)
код неисправности
Утечки всасываемого воздуха
Загрязненное топливо
Слабая искра зажигания
Плохое вождение
(Всплеск)
1.
Проверьте давление топлива.
(См. Система подачи топлива – Процедуры ремонта – «Проверка давления топлива»)
2.
Осмотрите и проверьте корпус дроссельной заслонки
3.
Проверьте цепь зажигания.
(См. Электрическая система двигателя — «Система зажигания»)
4.
Проверьте датчик и цепь ECT (проверьте DTC)
5.
Проверьте выхлопную систему на возможное засорение.
(См. Механическая система двигателя — «Выпускной коллектор»)
6.
Проверьте долгосрочную коррекцию подачи топлива и краткосрочную коррекцию подачи топлива.
(См. ПОТОК ДАННЫХ КЛИЕНТА)
код неисправности
Низкая компрессия
Утечки всасываемого воздуха
Загрязненное топливо
Слабая искра зажигания
стук
1.
Проверьте давление топлива.
(См. Система подачи топлива – Процедуры ремонта – «Проверка давления топлива»)
2.
Осмотрите охлаждающую жидкость двигателя.
(Механическая система двигателя - «Радиатор»)
3.
Осмотрите радиатор и электрический вентилятор системы охлаждения.
(Механическая система двигателя - «Радиатор»)
4.
Проверьте свечи зажигания.
(См. Электрическая система двигателя — «Система зажигания»)
код неисправности
Загрязненное топливо
Плохая экономия топлива
1.
Проверьте манеру вождения клиента
· Кондиционер включен постоянно или включен режим дефростера?
· Правильное ли давление в шинах?
· Не переносится ли слишком тяжелый груз?
· Слишком сильное ускорение или слишком частое?
2.
Проверьте давление топлива.
(См. Система подачи топлива – Процедуры ремонта – «Проверка давления топлива»)
3.
Проверьте инжектор.
(См. Система управления двигателем — «Инжектор»)
4.
Проверьте выхлопную систему на возможное засорение
5.
Проверьте датчик ECT и цепь
код неисправности
Низкая компрессия
Утечки всасываемого воздуха
Загрязненное топливо
Слабая искра зажигания
Трудно заправиться
(перелив во время заправки)
1.
Проверьте клапан закрытия адсорбера.
(См. Система управления двигателем — «Клапан закрытия адсорбера»)
2.
Осмотрите шланг/трубку топливного бака.
· Защемлено, перекручено или заблокировано?
· Порван заливной шланг
3.
Осмотрите шланг вентиляции паров топливного бака между EVAP. канистра и воздушный фильтр
4.
Проверьте EVAP. канистра
Неисправность заправочного пистолета АЗС (Если эта проблема возникает на конкретной АЗС во время заправки)

Специальные сервисные инструменты
Специальные сервисные инструменты ... ПунктИллюстрацияПрименениеДатчик давления топлива(09353-24100)Измерение давления в топливопроводеАдаптер манометра топлива(09353-02100)Соединение между топливным манометром высокого давления ...
Система управления двигателем
...
Дополнительная информация:

Hyundai Genesis (DH) 2013-2016 Руководство по техническому обслуживанию: Процедуры ремонта продольного рычага


Удаление 1. Слегка ослабьте колесные гайки. Поднимите автомобиль и убедитесь, что он надежно закреплен. 2. Снимите переднее колесо и шину (А) с задней ступицы. Момент затяжки: 88,3 ~ 107,9 Н·м (9,0 ~ 11,0 кгс·м, 65,1 ~ 79,6 фунт-фут) Будьте осторожны, чтобы не повредить...

Hyundai Genesis (DH) 2013-2016 Руководство по техническому обслуживанию: Компоненты ручки открывания замка капота и расположение компонентов


Расположение компонента 1. Ручка открытия замка капота. ...