Hyundai Genesis: схемы системы управления двигателем / датчика детонации (KS)

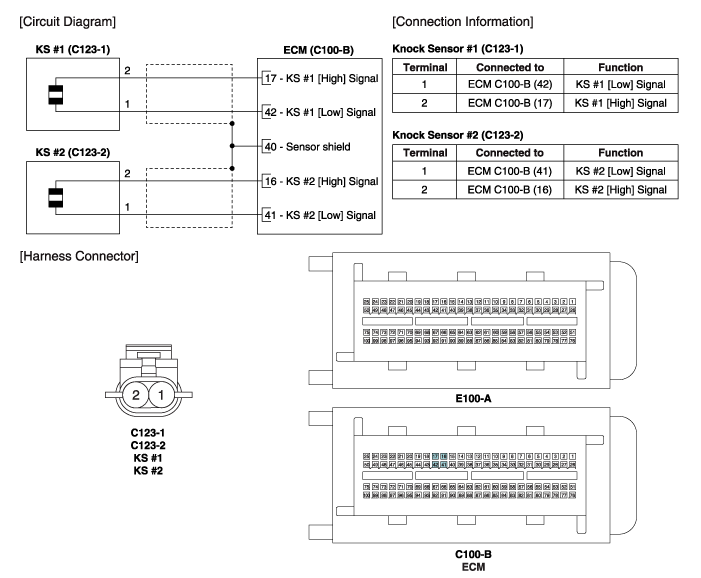
Принципиальная электрическая схема

Датчик детонации (KS) Технические характеристики
Спецификация Технические характеристики изделия Емкость (oF) 950 ~ 1350 Сопротивление (M?) 4,87 ...
Датчик детонации (KS) Процедуры ремонта
Удаление [Датчик детонации №1 (банк 1)] 1. Выключите зажигание и отсоедините отрицательный (-) кабель аккумуляторной батареи. 2. Отсоедините разъем датчика детонации (А). 3. Удалите инсталятор...
Дополнительная информация:

Hyundai Genesis (DH) 2013-2016 Руководство по эксплуатации: Обслуживание владельцем


ПРЕДУПРЕЖДЕНИЕ Выполнение работ по техническому обслуживанию на транспортном средстве может быть опасным. Если вам не хватает знаний и опыт или надлежащее инструменты и приспособления для выполнения работы, поручите это уполномоченному дилер HYUNDAI. ВСЕГДА соблюдайте эти меры предосторожности для выполнение ремонтных работ: Пар...

Hyundai Genesis (DH) 2013-2016 Руководство по обслуживанию: Описание и работа


Описание Функция управления Эта система поддерживает 2 вида основных функций. (Функция отображения заднего видео, функция отображения ожидаемой трассы колес) Заднее видеоизображение и отображение ожидаемого следа колес работают в соответствии со скоростью автомобиля и положением передачи. Монито...