Hyundai Elantra: общая информация/устранение неполадок

Основные способы устранения неполадок
Основное руководство по устранению неполадок

Лист анализа проблем клиентов

Основная процедура проверки
Условия измерения сопротивления электронных частей
Измеренное сопротивление при высокой температуре после автомобиля бег может быть высоким или низким. Таким образом, все сопротивления должны быть измерены на температура окружающей среды (20°C, 68°F), если не указано иное.
Измеренное сопротивление, за исключением температуры окружающей среды (20°C, 68°F), является эталонным значением.
Периодическая процедура проверки проблем
Иногда самый сложный случай при устранении неполадок — это когда Симптом проблемы возникает, но не повторяется во время тестирования. Ан Например, если проблема возникает только тогда, когда автомобиль холодный, но в тепле не появлялся. В этом случае техник должен тщательно составить «Аналитический лист проблем клиента» и воссоздать (имитировать) окружающую среду и условия, которые возникли, когда транспортное средство возникла проблема.
1.
Сбросьте диагностический код неисправности (DTC).
2.
Осмотрите соединение разъема и проверьте клемму на плохой контакт. соединений, незакрепленных проводов, согнутых, сломанных или корродированных контактов, а затем проверьте разъемы всегда надежно закреплены.

3.
Слегка потрясите разъем и жгут проводов по вертикали и по горизонтали.
4.
Отремонтируйте или замените неисправный компонент.
5.
Убедитесь, что проблема исчезла с помощью дорожного теста.
? Моделирование вибрации
1)
Датчики и приводы
: Слегка потрясите датчики, приводы или реле пальцем.
Сильная вибрация может привести к поломке датчиков, приводов или реле.
2)
Разъемы и жгут
: Слегка встряхнуть разъем и жгут проводов вертикально, а затем горизонтально.
? Моделирование тепла
1)
Нагрейте компоненты, предположительно вызывающие неисправность, с помощью фена или другого источника тепла.
НЕ нагревайте компоненты до такой степени, что они могут быть повреждены.
НЕ нагревайте ECM напрямую.
? Имитация разбрызгивания воды
1)
Побрызгайте водой на автомобиль, чтобы имитировать дождливый день или условия высокой влажности.
ЗАПРЕЩАЕТСЯ брызгать водой непосредственно в моторный отсек или электронные компоненты.
? Моделирование электрической нагрузки
1)
Включите все электрические системы, чтобы имитировать чрезмерные электрические нагрузки (радио, вентиляторы, освещение, обогреватель заднего стекла и т. д.).
Процедура проверки разъема
1.
Обработка коннектора
А.
Никогда не тяните за жгут проводов при отсоединении разъемов.

Б.
При снятии разъема с замком нажмите или потяните запирающий рычаг.

С.
Прислушайтесь к щелчку при блокировке разъемов. Этот звук указывает на то, что они надежно заблокированы.

Д.
Когда тестер используется для проверки непрерывности или измерения напряжения, всегда вставляйте щуп тестера со стороны жгута проводов.

Э.
Проверьте водонепроницаемые клеммы разъема со стороны разъема. Доступ к водонепроницаемым разъемам со стороны жгута невозможен.

Используйте тонкую проволоку, чтобы не повредить клемму.
Не повредите клемму при вставке провода тестера.
2.
Контрольная точка для коннектора
А.
Пока разъем подключен:
Удерживая разъем, проверьте состояние соединения и эффективность блокировки.
Б.
Когда разъем отключен:
Проверьте отсутствующую клемму, обжатую клемму или оборванный сердечник, слегка потянув жгут проводов.
Визуально проверьте на наличие ржавчины, загрязнения, деформации и изгиба.
С.
Проверьте состояние затяжки клемм:
Вставьте запасную вилочную клемму в гнездовую, а затем проверьте условия затяжки клеммы.
Д.
Слегка потяните за отдельные провода, чтобы убедиться, что каждый провод закреплен в клемме.

3.
Способ ремонта клеммы разъема
А.
Очистите места контакта с помощью пневматического пистолета и/или тряпки.
Никогда не используйте наждачную бумагу при полировке точек контакта, иначе можно повредить точку контакта.
Б.
В случае аномального контактного давления замените гнездовую клемму.
Процедура проверки жгута проводов
1.
Перед снятием жгута проводов проверьте положение и обжатие жгута проводов, чтобы правильно его восстановить.
2.
Проверьте, не перекручен ли жгут проводов, не натянут ли он или не ослаблен ли он.
3.
Проверьте, не слишком ли высока температура жгута проводов.
4.
Проверьте, не вращается ли жгут проводов, не движется и не вибрирует ли он относительно острого края детали.
5.
Проверьте соединение между жгутом проводов и любой установленной деталью.
6.
Если покрытие жгута проводов повреждено; закрепите, отремонтируйте или замените жгут.
Процедура проверки электрической цепи
? Проверьте открытую цепь
1.
Процедуры для открытого цикла
А.
Проверка непрерывности
Б.
Проверка напряжения
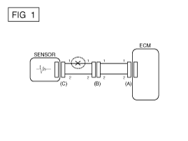
Если происходит обрыв цепи (как показано на [РИС. 1]), это может быть можно найти, выполнив шаг 2 (метод проверки непрерывности) или шаг 3 (напряжение Метод проверки), как показано ниже.

2.
Метод проверки непрерывности
При измерении сопротивления слегка встряхните жгут проводов сверху и снизу или из стороны в сторону.

Спецификация (сопротивление)
1? или меньше > Нормальная цепь
1М? или выше > Разомкнутая цепь

А.
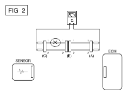
Отсоедините разъемы (A), (C) и измерьте сопротивление между разъемами (A) и (C), как показано на [РИС. 2].
На [РИС.2.] измеренное сопротивление линий 1 и 2 выше чем 1М? и ниже 1? соответственно. В частности, обрыв цепи строка 1 (строка 2 нормальная). Чтобы найти точную точку останова, проверьте подстроку строку 1, как описано в следующем шаге.

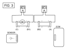
Б.
Отсоедините разъем (B) и измерьте сопротивление между разъем (C) и (B1) и между (B2) и (A), как показано на [РИС. 3].
В этом случае измеренное сопротивление между разъемом (C) и (B1) выше 1M? и разомкнутая цепь находится между клеммой 1 разъема (C) и клемму 1 разъема (B1).

3.
Метод проверки напряжения
А.
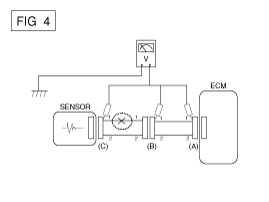
Когда каждый разъем все еще подключен, измерьте напряжение между массой шасси и клеммой 1 каждого разъема (A), (B) и (С), как показано на [ФИГ. 4].
Измеренное напряжение каждого разъема составляет 5 В, 5 В и 0 В соответственно. Таким образом, разомкнута цепь между разъемом (C) и (B).

? Проверьте короткое замыкание
1.
Метод проверки короткого замыкания на массу
А.
Проверка непрерывности с заземлением шасси
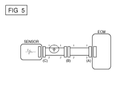
Если происходит замыкание на землю, как показано на [РИС. 5], точку разрыва можно найти, выполнив шаг 2 (метод проверки непрерывности). с заземлением шасси), как показано ниже.

2.
Метод проверки непрерывности (с заземлением шасси)
Слегка встряхните жгут проводов сверху и снизу или из стороны в сторону при измерении сопротивления.

Спецификация (сопротивление)
1? или меньше > Короткое замыкание на массу
1М? или выше > Обычный контур

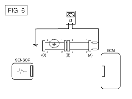
А.
Отсоедините разъемы (A), (C) и измерьте сопротивление между разъемом (A) и заземлением шасси, как показано на [РИС. 6].
Измеренное сопротивление линий 1 и 2 в этом примере равно ниже 1? и выше 1М? соответственно. В частности, короткое Цепь заземления - это линия 1 (линия 2 в норме). Чтобы найти точную точку разрыва, проверьте подстроку строки 1, как описано в следующем шаге.

Б.
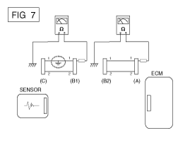
Отсоедините разъем (В) и измерьте сопротивление между разъем (A) и заземление шасси, а также между (B1) и заземлением шасси, как показано на [РИС. 7].
Измеренное сопротивление между разъемом (B1) и шасси земля 1? или менее. Короткое замыкание на массу между клеммой 1 разъема (C) и клемму 1 разъема (B1).

? Тестирование на падение напряжения
Этот тест проверяет падение напряжения на проводе или через соединение или переключатель.
1)
Подсоедините положительный провод вольтметра к концу провода (или к стороне разъема или переключателя), ближайшей к аккумулятору.
2)
Подключите отрицательный провод к другому концу провода. (или другая сторона разъема или переключателя)
3)
Управляйте цепью.
4)
Вольтметр покажет разницу в напряжении между две точки. Разница или падение более чем на 0,1 В (50 мВ в 5 В). цепи) может указывать на проблему. Проверьте цепь на наличие ослабленных или загрязненных связи.

Симптом Таблица руководства по поиску и устранению неисправностей
Основной симптом
Диагностическая процедура
Также проверьте
Невозможно начать
(Двигатель не крутится)
1.
Проверьте аккумулятор
2.
Проверьте стартер
3.
Выключатель блокировки (A/T) или пусковой выключатель сцепления (M/T)

Невозможно начать
(неполное сгорание)
1.
Проверьте аккумулятор
2.
Проверьте давление топлива
3.
Проверьте цепь зажигания
4.
Устранение неполадок системы иммобилайзера
(В случае мигания лампы иммобилайзера)
код неисправности
Низкая компрессия
Утечки всасываемого воздуха
Проскальзывающий или порвавшийся ремень ГРМ
Загрязненное топливо
Трудно начать
1.
Проверьте аккумулятор
2.
Проверьте давление топлива
3.
Проверьте датчик и цепь ECT (проверьте DTC)
4.
Проверьте цепь зажигания
код неисправности
Низкая компрессия
Утечки всасываемого воздуха
Загрязненное топливо
Слабая искра зажигания
Плохой холостой ход
(Грубый, нестабильный или неправильный холостой ход)
1.
Проверьте давление топлива
2.
Проверьте инжектор
3.
Проверьте долгосрочную коррекцию подачи топлива и краткосрочную коррекцию подачи топлива.
(См. ПОТОК ДАННЫХ КЛИЕНТА)
4.
Проверьте цепь управления холостым ходом (проверьте DTC).
5.
Осмотрите и проверьте корпус дроссельной заслонки
6.
Проверьте датчик и цепь ECT (проверьте DTC)
код неисправности
Низкая компрессия
Утечки всасываемого воздуха
Загрязненное топливо
Слабая искра зажигания
Двигатель глохнет
1.
Проверьте аккумулятор
2.
Проверьте давление топлива
3.
Проверьте цепь управления холостым ходом (проверьте DTC).
4.
Проверьте цепь зажигания
5.
Проверьте цепь CKPS (проверьте DTC)
код неисправности
Утечки всасываемого воздуха
Загрязненное топливо
Слабая искра зажигания
Плохое вождение
(Всплеск)
1.
Проверьте давление топлива
2.
Осмотрите и проверьте корпус дроссельной заслонки
3.
Проверьте цепь зажигания
4.
Проверьте датчик и цепь ECT (проверьте DTC)
5.
Проверьте выхлопную систему на возможное засорение
6.
Проверьте долгосрочную коррекцию подачи топлива и краткосрочную коррекцию подачи топлива.
(См. ПОТОК ДАННЫХ КЛИЕНТА)
код неисправности
Низкая компрессия
Утечки всасываемого воздуха
Загрязненное топливо
Слабая искра зажигания
стук
1.
Проверьте давление топлива
2.
Осмотрите охлаждающую жидкость двигателя
3.
Осмотрите радиатор и электрический вентилятор системы охлаждения.
4.
Проверьте свечи зажигания
код неисправности
Загрязненное топливо
Плохая экономия топлива
1.
Проверьте манеру вождения клиента.
· Кондиционер включен постоянно или включен режим дефростера?
· Правильное ли давление в шинах?
· Не перевозится ли чрезмерно тяжелый груз?
· Слишком сильное ускорение или слишком частое?
2.
Проверьте давление топлива
3.
Проверьте инжектор
4.
Проверьте выхлопную систему на возможное засорение
5.
Проверьте датчик ECT и цепь
код неисправности
Низкая компрессия
Утечки всасываемого воздуха
Загрязненное топливо
Слабая искра зажигания
Трудно заправиться
(перелив во время заправки)
1.
Проверьте клапан закрытия канистры
2.
Осмотрите шланг/трубку топливного бака.
· Защемлено, перекручено или заблокировано?
· Порван заливной шланг
3.
Осмотрите шланг вентиляции паров топливного бака между EVAP. канистра и воздушный фильтр
4.
Проверьте EVAP. канистра
Неисправность заправочного пистолета АЗС (Если эта проблема возникает на конкретной АЗС во время заправки)

Специальные сервисные инструменты
Специальные сервисные инструменты Инструмент (номер и название)ИллюстрацияПрименениеДатчик давления топлива(09353-24100)Измерение давления в топливопроводеАдаптер манометра топлива(09353-02100)Соединение между ...
Система управления двигателем
...
Дополнительная информация:

Hyundai Elantra AD (2016-2020) Руководство по обслуживанию: Порядок ремонта
Корректирование Регулировка стекла • Проверьте направляющие стекла на наличие повреждений или износа и при необходимости замените их. 1. Снимите обивку задней двери. (См. Задняя дверь — «Облицовка задней двери») 2. Отделите отверстие монтажной заглушки (А) от модуля задней двери. ...

Hyundai Elantra AD (2016-2020) Руководство по техническому обслуживанию: Описание и работа электромагнитного клапана контроля давления в магистрали
Описание • Электромагнитный клапан регулирования давления в линии крепится к корпусу клапана. • Этот электромагнитный клапан с переменным усилием косвенно регулирует гидравлическое давление внутри трубопровода. ...